Brake bleeder broke on rear

2000 NISSAN XTERRA
160,000 MILES • 2.5L • 4 CYL • 4WD • MANUAL
Avatar
STEFFAN2341
  • MEMBER
  • 1 POST
i had to change lug studs on front passenger side and after that my brakes don't work right. it goes to the floor when i hit the brakes now when i move it it sounds like the only one that is working sometimes is the front passenger. i went to bleed brakes in the front and when i crack the bleeder open nothing but fluid comes out. can't afford to put more money in it. any input would help.
May 18, 2019 at 1:35 PM
Advertisement
Avatar
ASEMASTER6371
  • CERTIFIED EXPERT
  • 52,796 POSTS
Good afternoon,

The rear brake bleeder has to be replaced. You cannot bleed the system if that is not working.

https://www.2carpros.com/articles/brake-pedal-goes-to-the-floor

It sounds like you have air in the system.

https://www.2carpros.com/articles/how-to-bleed-or-flush-a-car-brake-system

Do you have drum or disc brakes in the rear?

Roy
May 18, 2019 at 4:18 PM
Avatar
SCGRANTURISMO
  • CERTIFIED EXPERT
  • 4,897 POSTS
Hello,

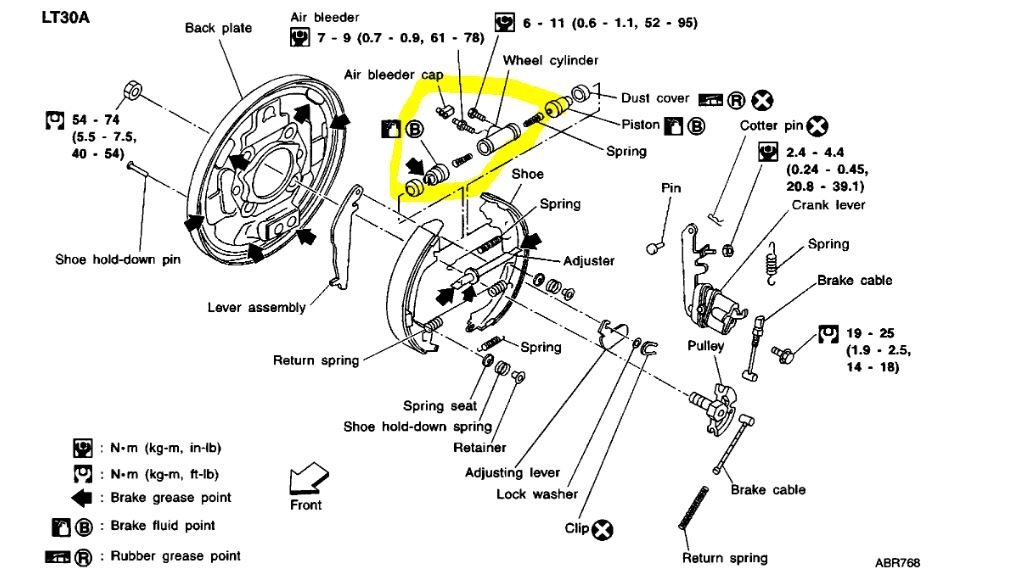
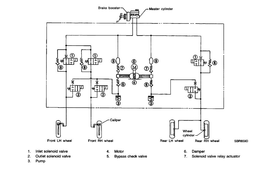
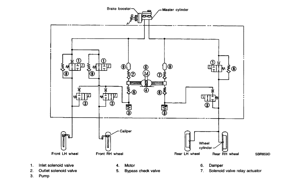
It sounds like you need to replace the bleeder that broke. Brake system use brake fluid like hydraulic fluid the squeeze the brake calipers to stop your vehicle. They are a sealed system, and can not have any leaks or the pressure will just bleed out with the brake fluid. When this happens your brake pedal will just to the floor and brake fluid will be pushed out where the leak is. In the diagrams down below I have included a diagram of your brake bleeder and a whole brake system diagram for you. Please use this information and fix your broken brake bleeder and get back to us with how it turns out, please.

Thanks,
Alex
2CarPros
May 18, 2019 at 4:21 PM
Advertisement