The transmission will not shift into gear and will not unlock itself when putting on the brakes?

1996 AUDI CABRIOLET
160,000 MILES
Avatar
LEO KEY
  • MEMBER
  • 1 POST
Also, the brake light will not engage as well.
Aug 29, 2022 at 9:17 AM
Advertisement
Avatar
STRAILER
  • CERTIFIED EXPERT
  • 53,854 POSTS
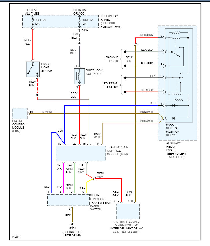
It is common for the brake light switch to cause this problem if all of the fuse #19 and #12 in the main fuse panel is okay. Turn the key on and test the fuses.

Here is a guide to show you how with the fuse location in the diagrams below:

https://www.2carpros.com/articles/how-to-check-a-car-fuse

It could be the TCM causing the problem. But we can test the brake light switch as well which is located on the pedal cluster. To check the TCM you can get a CAN scanner from Amazon for about $30.00 here is a video to show you how.

https://youtu.be/u-4syLc-ifQ

Here is a scanner link:

https://amzn.to/3o41KcZ

Check out the diagrams (below). Please let us know what you find. We are interested to see what it is.

Aug 29, 2022 at 2:32 PM