No charge to the battery?

2010 JEEP LIBERTY
100,000 MILES • 3.7L • 6 CYL • 4WD • AUTOMATIC
Avatar
NATE41
  • MEMBER
  • 1 POST
New alternator, still have no charge to battery.
Sep 24, 2022 at 3:20 PM
Advertisement
Avatar
JACOBANDNICKOLAS
  • CERTIFIED EXPERT
  • 110,175 POSTS
Hi,

The idea that it isn't charging is likely not the cause of the alternator. The Electronic Voltage Regulator (EVR) is not a separate component. It is actually a voltage regulating circuit located within the Powertrain Control Module (PCM). The EVR is not serviced separately. If replacement is necessary, the PCM must be replaced.

So, we need to confirm there is power to the alternator first and confirm there are no connection issues.

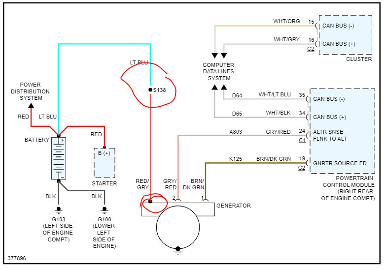
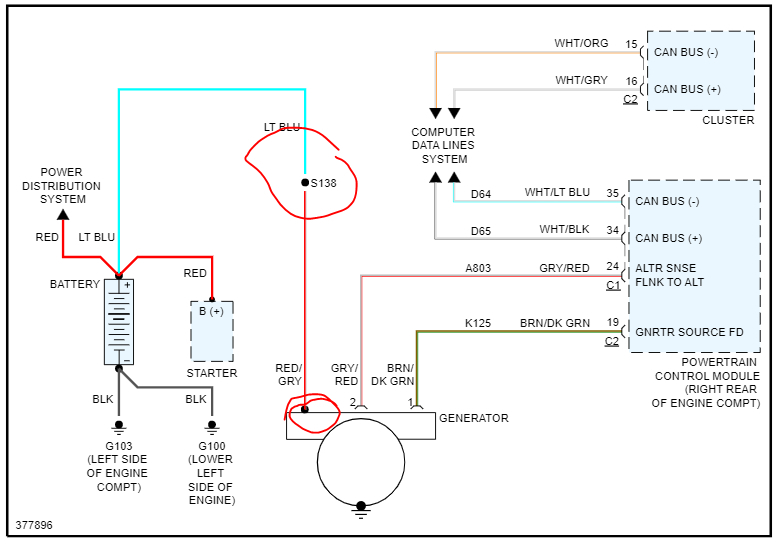
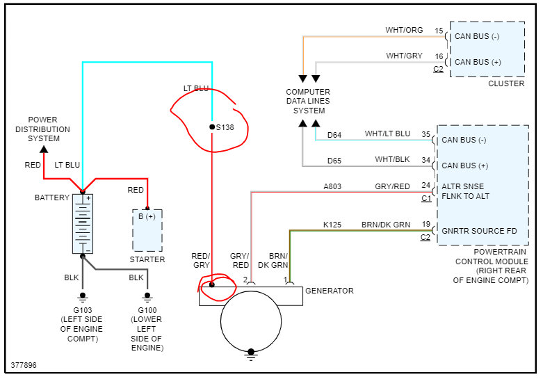
At the alternator, there will be a red wire with a gray tracer. It should have battery voltage at all times. Using a test light or multimeter, confirm that. If there is power, make sure the connector at the alternator is free of corrosion, tight, and there is no damage to the connector pins.

If everything checks good, suspect the voltage regulator has failed which means the PCM needs replaced. Keep in mind, the new alternator can be bad too. It may be a good idea to have it bench-tested at a parts store.

Let me know what you find or if you have other questions.

Take care,

Joe

See pic below.
Sep 24, 2022 at 11:13 PM