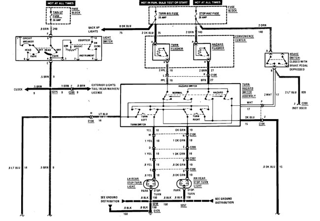
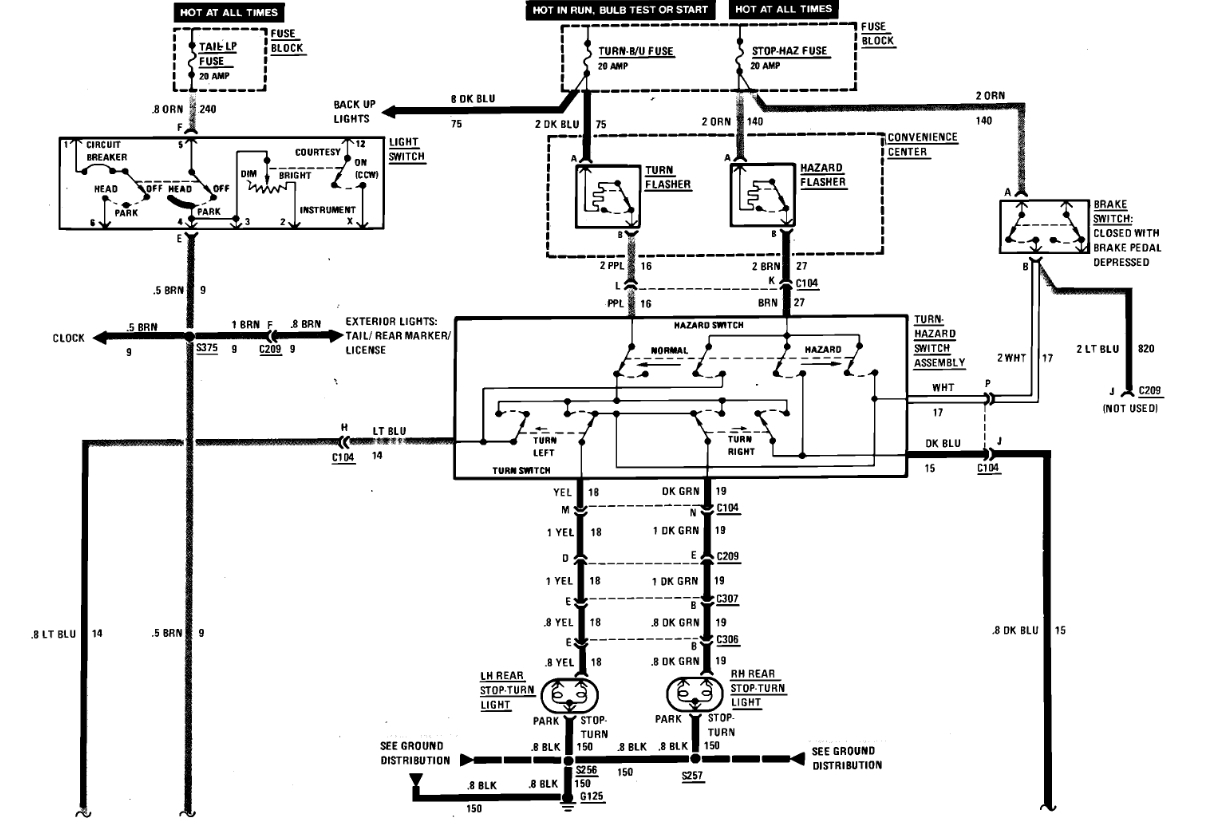
I just need to know the brake switch wiring diagram / schematic. Because I don't have brake lights on my vehicle, lol all fuses and bulbs are good, tail lights work, just no brake lights. Thank you
Jun 6, 2024 at 1:17 PM

