brake lights not working

1987 FORD F-150
535,000 MILES • 5.0L • V8 • 4WD • MANUAL
Avatar
AUSTIN CRIM
  • MEMBER
  • 1 POST
I have no brake lights at all. I tested the fuse its self, no power is being sent through to fuse #1.
May 18, 2020 at 3:57 PM
Advertisement
Avatar
CARADIODOC
  • CERTIFIED EXPERT
  • 34,306 POSTS
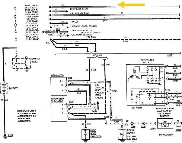
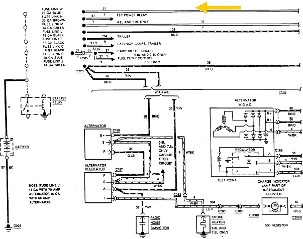
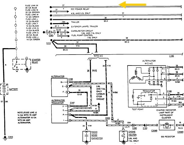
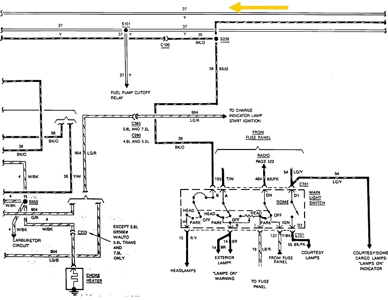
Fuse 1 is shown with the blue arrows in the first two diagrams.

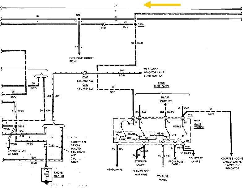
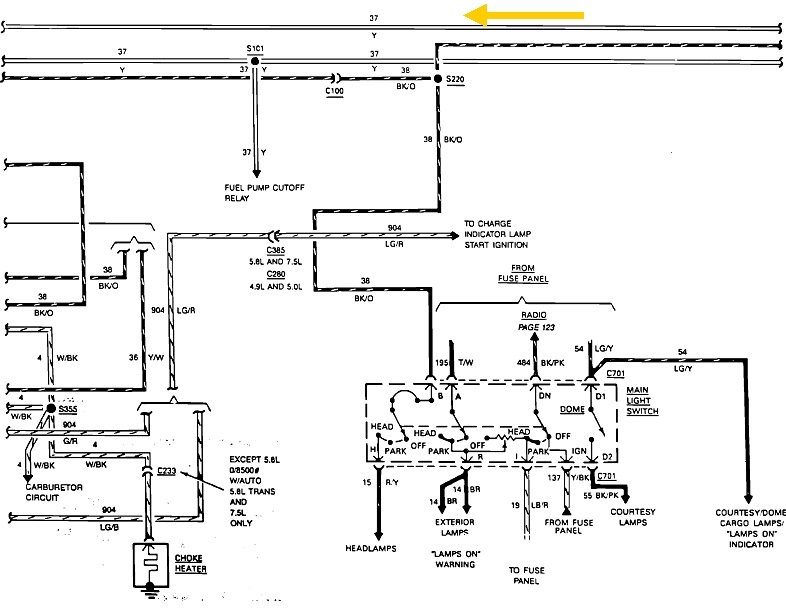
The last three diagrams are of the power distribution system, in order. The fuse box is shown in the last diagram, with the yellow arrows pointing to fuse 1 and the yellow wire that feeds it. Work your way back to the fourth diagram where that wire runs across the top, then to the third diagram where it originates at the battery terminal on the starter relay. From here, the engineers didn't make it real clear, but there are going to be multiple fuse link wires coming off that terminal. The top one is for the brake light fuse circuit. It's listed as "fuse link wire W, 20 gauge blue". The blue color denotes the fuse link's current rating, just as they do with regular fuses.

If you found 0 volts at fuse 1, given that all the other circuits are working, there has to be a break in the yellow wire, or that fuse link wire is burned open. To test a fuse link wire, just tug on it gently. If it acts like a wire, it's okay. If it's burned open, it will stretch like a rubber band. The third possibility is that circuit has its own terminal, and it got overlooked when the battery cable was removed from the starter relay's terminal.
May 18, 2020 at 4:44 PM