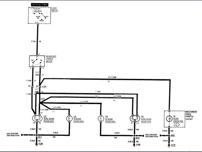
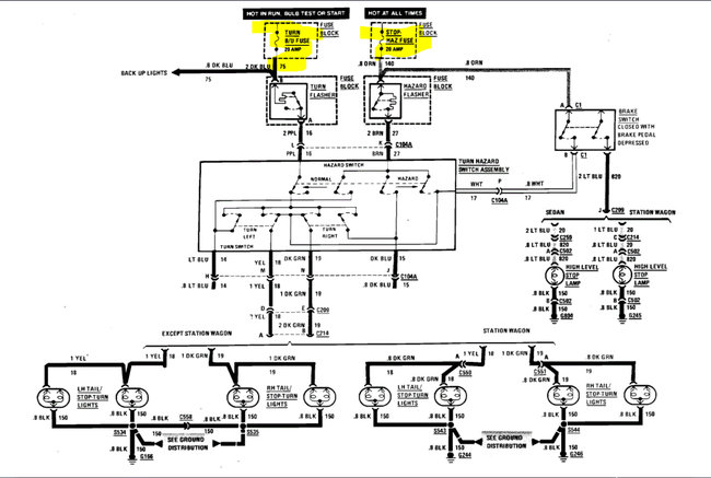
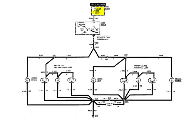
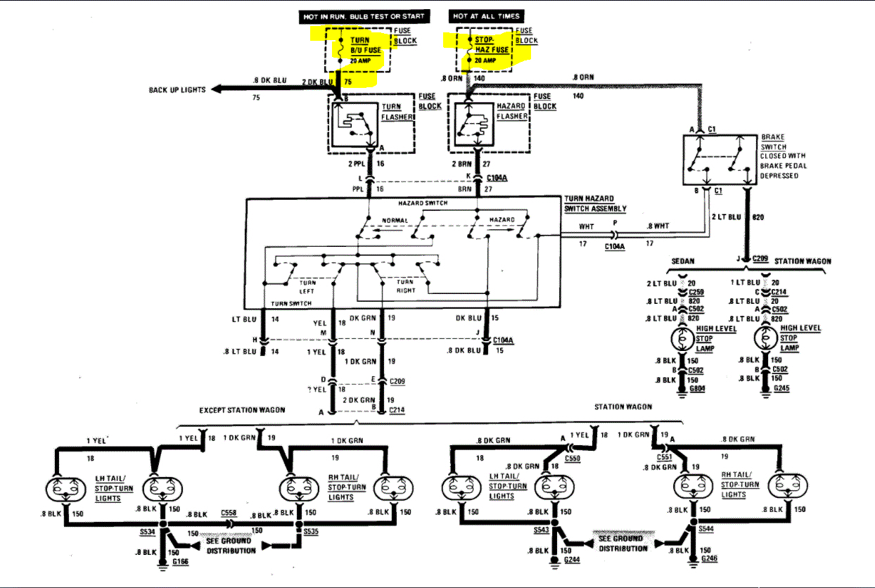
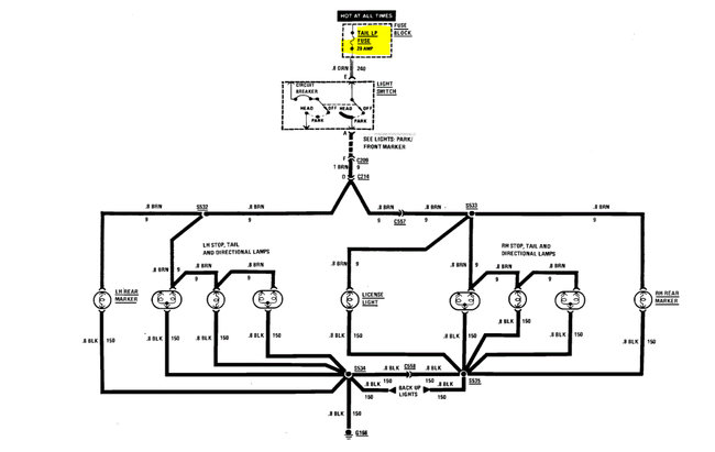
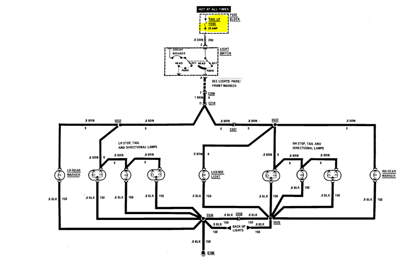
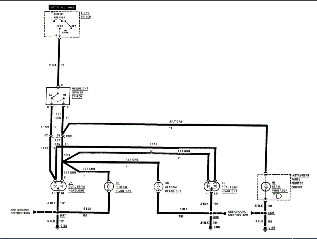
My brake lights don't work. my headlights don't work unless wired directly top my car battery. my third brake light does not either, what could be the problem? is there a wire diagram online or how should I address this issue?
Dec 10, 2020 at 12:56 AM



