When I push brake pedal driver side tail light goes off

1991 CHEVROLET CHEYENNE
83,500 MILES • 4.3L • 6 CYL • 2WD • MANUAL
Avatar
BILLY DOUGH HUNT
  • MEMBER
  • 2 POSTS
How do I repair this issue?
Mar 13, 2021 at 3:28 PM
Advertisement
Avatar
KASEKENNY
  • CERTIFIED EXPERT
  • 18,907 POSTS
Just to be clear, this is the tail light meaning the light that comes on when the head lights are on? Then when you press the brake there is no light what so ever? Have you swapped the bulb or replaced it to eliminate it? Reason is, these appear to be duel filament bulbs. That means within the glass bulb you have separate coils for the stop lamp and tail/turn signal.

So if it goes out, it may just be that filament in the bulb that is an issue.

https://www.2carpros.com/articles/turn-signals-not-working-blinker

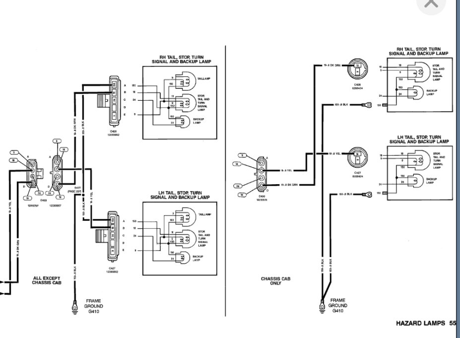
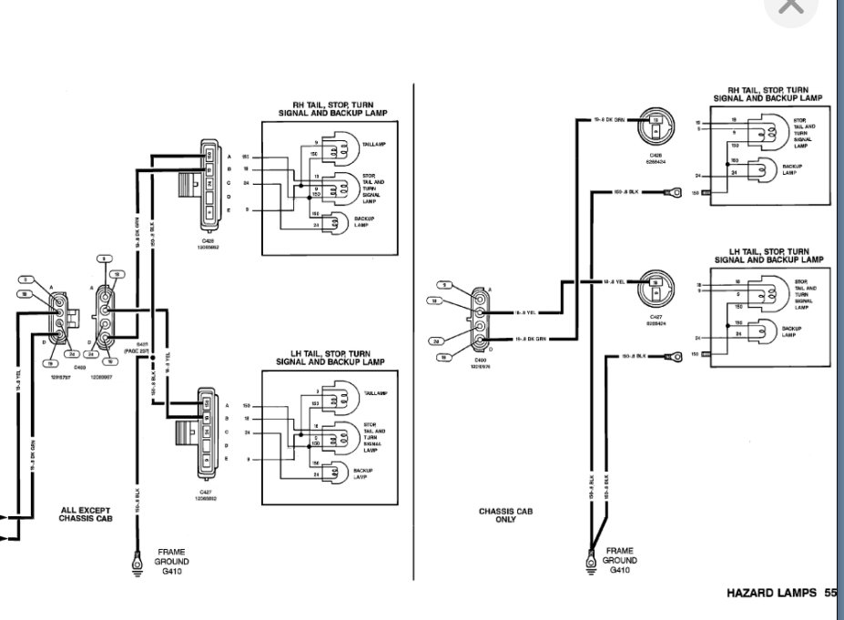
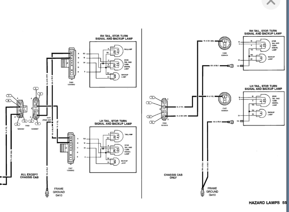
Below is the wiring diagram. We need to test the ground as well using this diagram and make sure it is clean and tight.

Let me know what questions you have. Thanks
Mar 14, 2021 at 6:52 PM