Brake light switch?

2002 FORD E-SERIES VAN
278,000 MILES • 5.4L • V8 • 2WD • AUTOMATIC
Avatar
BDCOLA
  • MEMBER
  • 1 POST
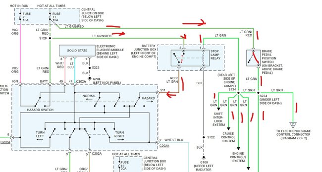
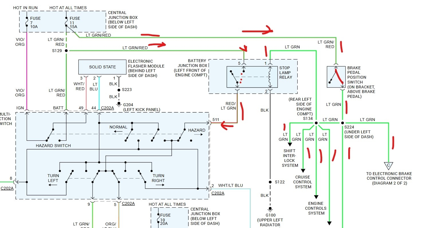
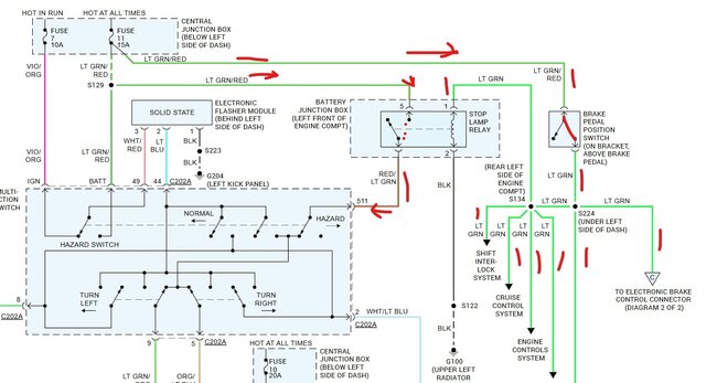
Okay, so I’ve got no brake lights, no cruise, and can’t take it out of park (I can with alil force/jimmyin while simultaneously turning key to on). Brake switch is good, replaced with new anyways. I’ve got 12v going to the switch, but at the relay I’ve only got one leg with 5-6v. 5 leg relay. I’ve hit a wall on what to do next. Any help is appreciated. No CEL.
Jan 17, 2025 at 5:21 PM
Advertisement
Avatar
STEVE W.
  • CERTIFIED EXPERT
  • 15,116 POSTS
okay take your meter set to 20 volts and pull the brake light relay out. Probe the socket. With the key off you should find one terminal with battery power. That is terminal 5 in the diagram. Next step on the brake pedal, now there should be battery voltage on terminal 1 and 5. It sounds like you are saying that you don't see battery voltage at any terminal in the socket? What happens if you turn on the hazard lights? Go check the voltage at fuse 11 in the fuse box at the left end of the dash. Could be corroded contacts on the fuse causing a problem.
Jan 18, 2025 at 8:43 AM