Brake light and hazard not working

1989 FORD F-150
150,000 MILES • 5.0L • V8 • 2WD • AUTOMATIC
Avatar
KSOUP26
  • MEMBER
  • 1 POST
Passenger side brake light and hazard quit working, turn signal works. Driver's side all work.
Jul 20, 2018 at 12:49 PM
Advertisement
Avatar
ROL*S.
  • CERTIFIED EXPERT
  • 61 POSTS
Hi Ksoup,

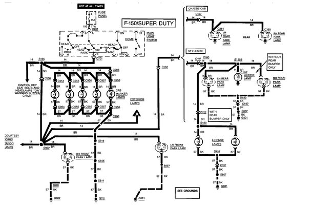
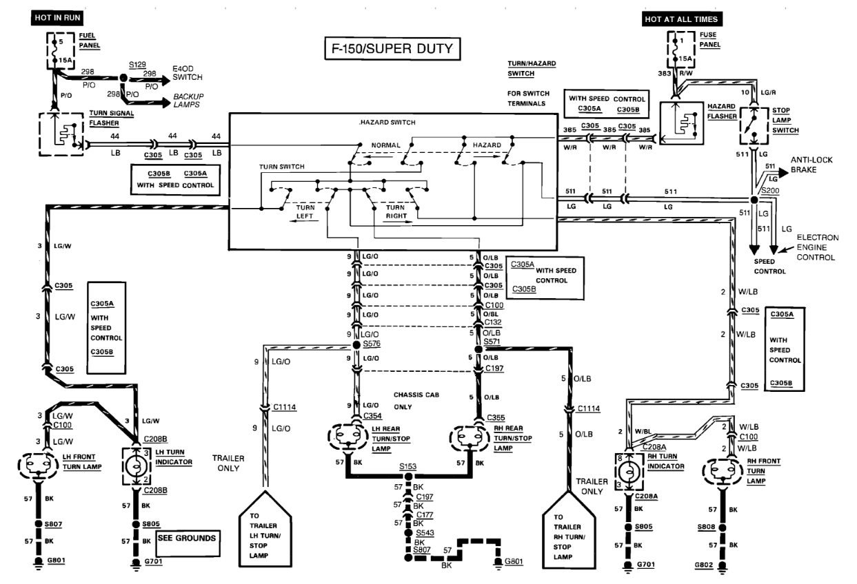
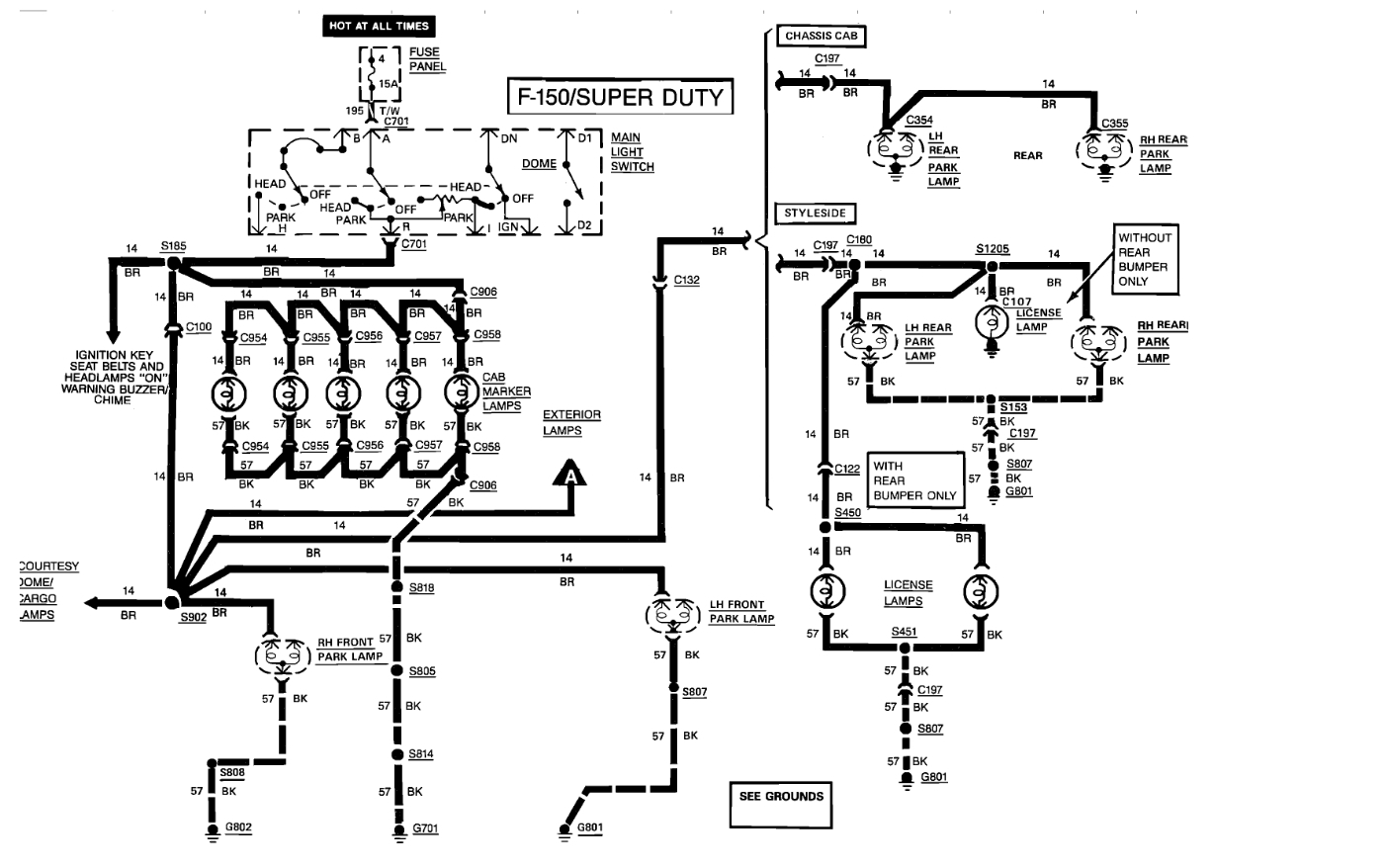
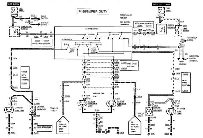
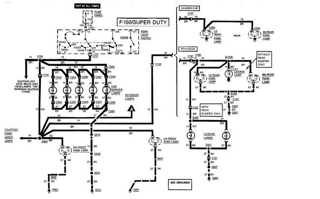
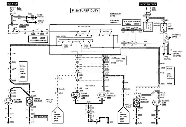
Passenger side bulbs are okay? Do you need to see a wire diagram? It is added.
https://www.2carpros.com/articles/brake-lights-not-working
Jul 22, 2018 at 6:16 AM
Avatar
KSOUP26
  • MEMBER
  • 1 POST
Diagram was not for brake lights, have put bulb in from left side. Where does the 12 volts split for left and right? (Ignition switch?)
Jul 23, 2018 at 12:05 PM
Advertisement
Avatar
STRAILER
  • CERTIFIED EXPERT
  • 53,855 POSTS
It spits at the turn signal switch which sounds like it is bad. Here is a guide and the blinker wiring so you can confirm the power loss at the switch:

https://www.2carpros.com/articles/how-to-use-a-test-light-circuit-tester

Check out the diagrams (below). Please run some tests and get back to us.

Cheers, Ken
Jul 23, 2018 at 12:09 PM