Where is the blower motor resistor located?

2007 MITSUBISHI GALANT
170,955 MILES • 2.4L • 4 CYL • 2WD • AUTOMATIC
Avatar
WILLIAM FREDERICK
  • MEMBER
  • 2 POSTS
I'm having trouble trying to find my blower motor resistor on my car listed above. I have a parasitic drain I can turn the car off shut the door in the blower motor will still stay on even after I turn everything off. I'm having a whole lot of trouble trying to find where the location of the resistor is at.
Oct 21, 2021 at 1:30 PM
Advertisement
Avatar
JACOBANDNICKOLAS
  • CERTIFIED EXPERT
  • 110,175 POSTS
Hi,

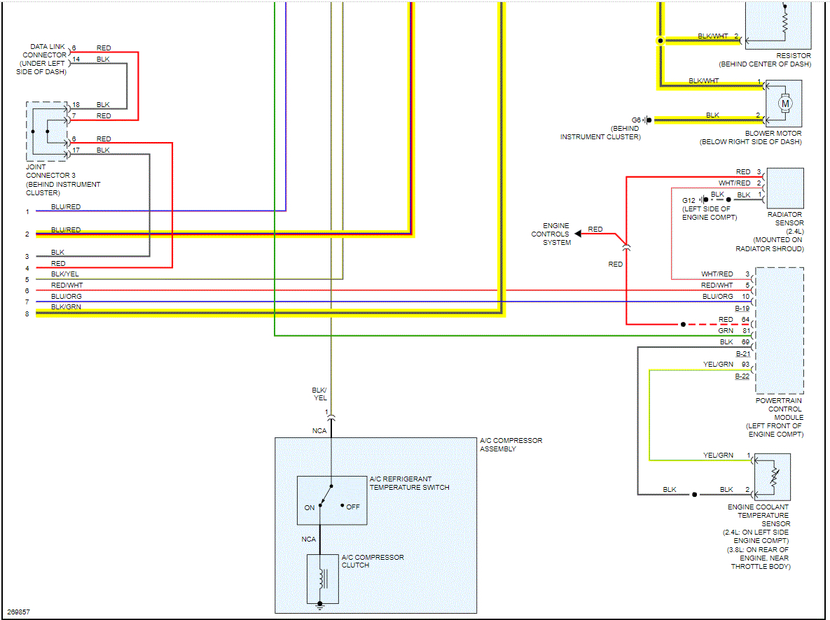
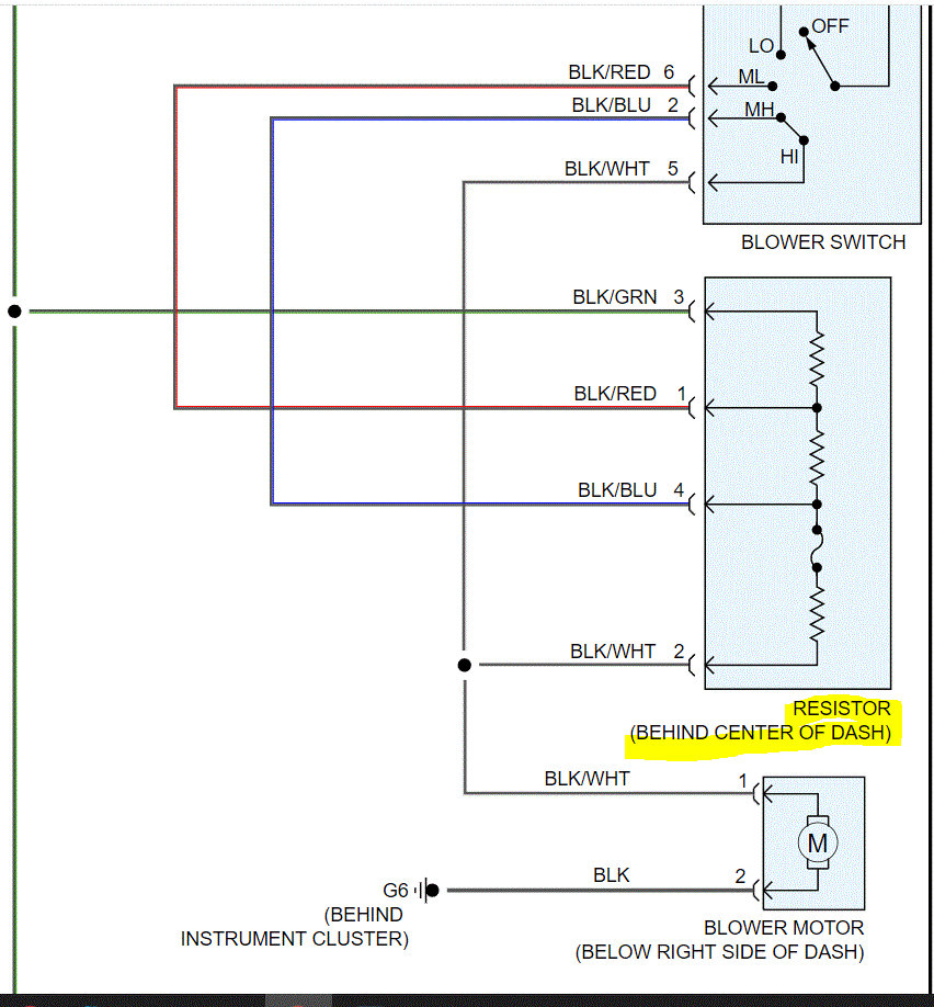
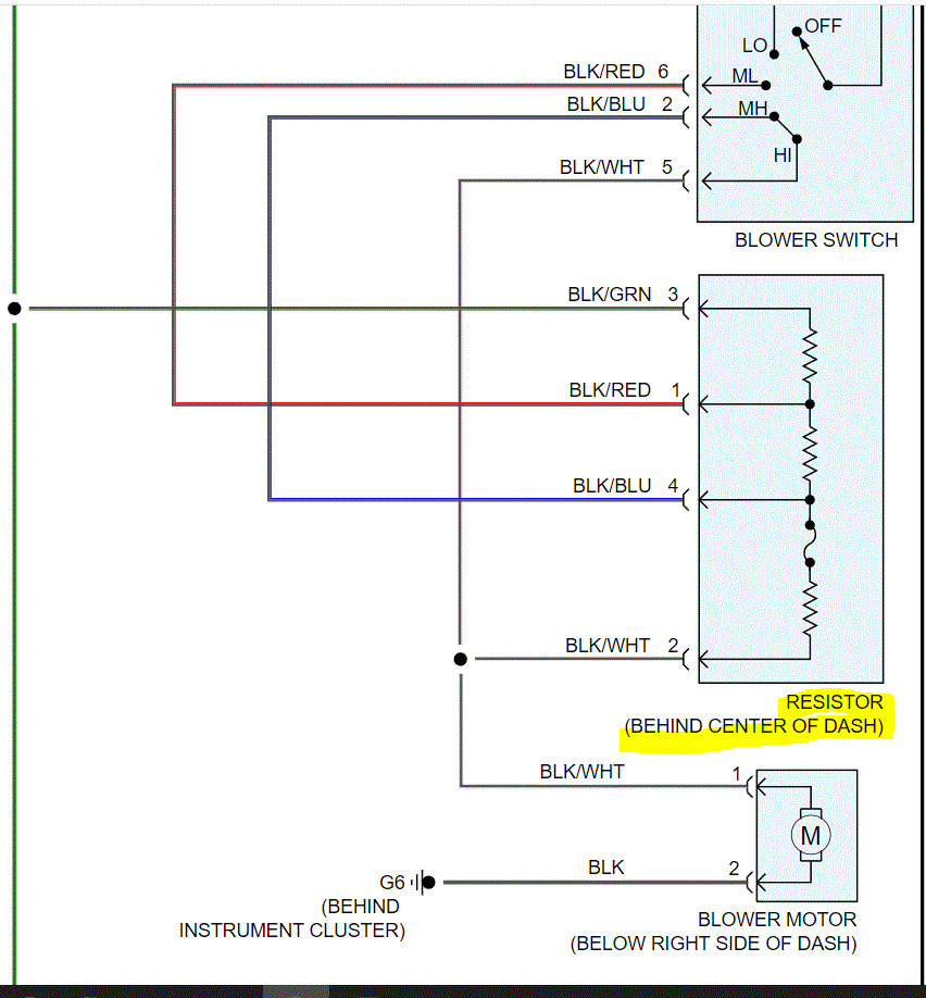
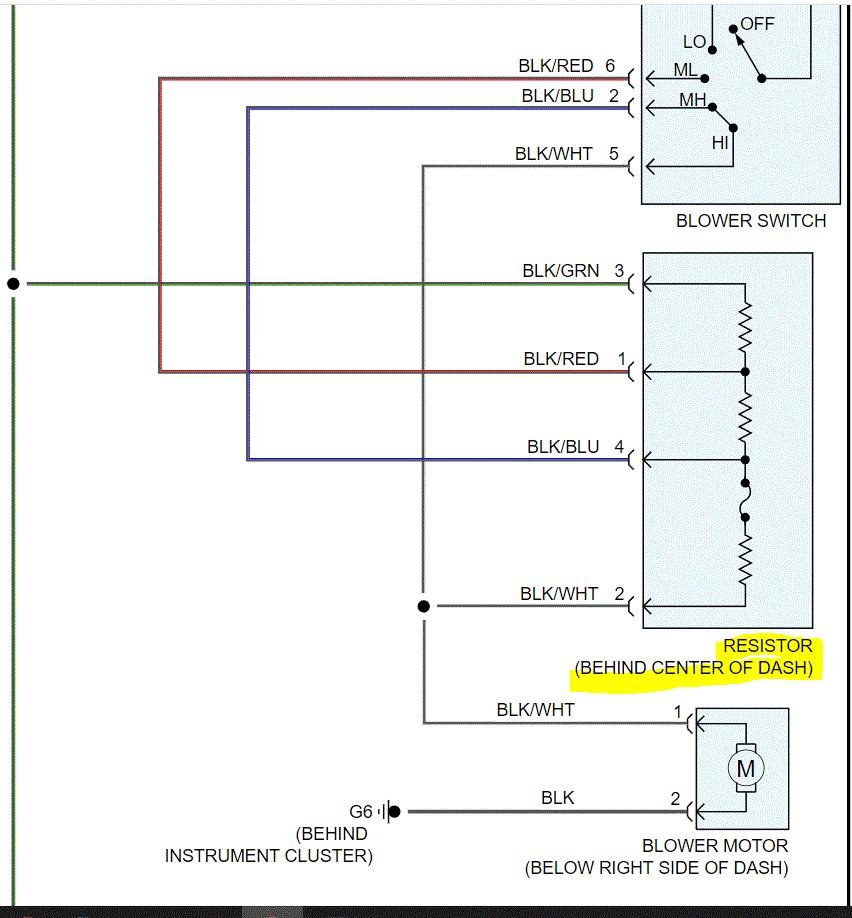
The blower motor resistor is located center dash. If I recall, it is part of the switch assembly on this vehicle. If you are not getting the blower motor to work and fuses are good, check the blower motor relay. It is located on the fuse box at the end of the dash on the driver's side. See pics 2 and 3.

Pic 1 below shows the wiring related to the resister. Looking at the schematic, it does appear to be separate. However, for the life of me, I never recall locating and replacing one. I could be wrong (I have been before), I believe the relay supplies the power to the switch/resistor. If there is another relay with the same part number, switch them. If not, here is a link that shows how to test a relay.

https://www.2carpros.com/articles/how-to-check-an-electrical-relay-and-wiring-control-circuit

Let me know what you find or if you have other questions. Also, let me know if you locate a resistor.

Take care,

Joe

See pics below.
Oct 21, 2021 at 9:02 PM
Avatar
WILLIAM FREDERICK
  • MEMBER
  • 2 POSTS
I've checked all the fuses. I've even replaced the relay, but my blower motor still wants to stay on after I've turned off the car. thank you for the diagrams, I've been having trouble trying to find them. this is helpful thank you. I will be trying to replace the blower motor resistor sometime this week. I haven't had a whole lot of time once I get to it, I will let you know. thank you
Oct 22, 2021 at 8:36 AM
Advertisement
Avatar
JACOBANDNICKOLAS
  • CERTIFIED EXPERT
  • 110,175 POSTS
William,

Since it won't turn off. chances are it isn't the resister. Power is supplied by the relay to the switch. From the switch, sent to the resister, and finally to the blower motor. Since it runs at all times, either there is a short to power between the switch and the motor, or the switch is bad and allowing power to the motor at all times.

Do this, just as a simple test. Remove the relay and see if the motor stops. If it does, then the problem is between the relay and the motor. If it continues to run, then we have a short after the switch.

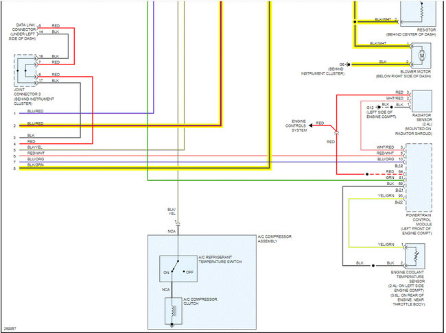
I attached the entire wiring schematic below for the HVAC system. I highlighted a lot of wires related to the blower motor for your reference.

Let me know what I can do to help or if you have other questions.

Take care,

Joe

See pics below. Note: The schematic is for manual control HVAC. If you have automatic climate control, let me know. Also, the schematic was two pages long. I had to cut the pics in half to make them readable for you. I did overlap them so you can follow from one to the next.
Oct 22, 2021 at 8:33 PM