Blower motor/blower motor resistor failure

2005 JEEP LIBERTY
169,000 MILES • 3.7L • 6 CYL • 4WD • AUTOMATIC
Avatar
CASMIHOK
  • MEMBER
  • 205 POSTS
So many months ago, all of a sudden I lost power on 1,2, and 3 settings. 4 still blew. So, I did some research and saw that I should try replacing the blower motor resistor. $10.00 part, worth a shot. So, purchased it and replaced it and it fixed the problem for about a month.
After that month, same thing happened - no air on 1,2, or 3 and only blows on 4.

This is where I'm left confused, I have heard a few different things and just want to hear what you think. I heard that since the replacement blower motor resistor broke as well, that means I should replace the blower motor as well as the resistor.

But, a friend of mine recently said that if the blower motor was broken, I wouldn't even have hit on 4. He said I likely got a faulty blower motor resistor.

So I don't know if that's true, would I have air on 4 if my blower motor was broken? The blower motor is pricier so I just want to make sure I do the right thing. My buddy said he recommends getting another resistor because he said I probably got a faulty one. Don't know what to do, but going to be traveling 13 hours soon and would like to have some air :D
Thank you, happy Sunday
Jan 12, 2020 at 12:06 PM
Advertisement
Avatar
CARADIODOC
  • CERTIFIED EXPERT
  • 34,306 POSTS
You definitely did not get a faulty resistor assembly. Replace the motor as you read already.

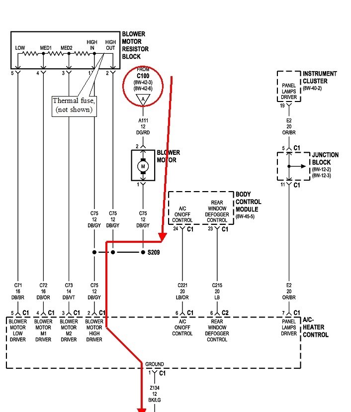
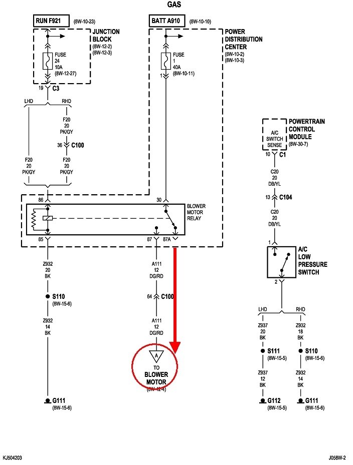
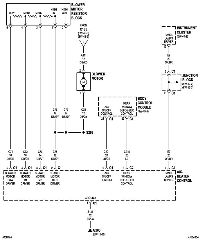
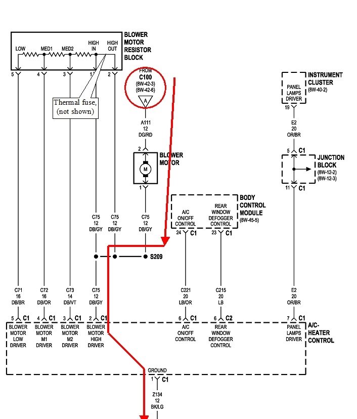
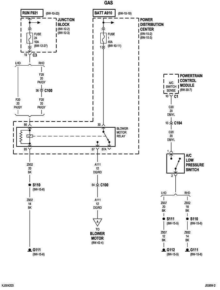
The first observation has to do with the fan speed switch. On the highest speed setting, the resistor assembly is bypassed and not in the picture. That's why it still works on that speed.

The motor has developed tight bearings. If you would like me to type a long reply of why this happens, I'll be happy to do so, but for the purposes of this story, it is sufficient to know that all electric motors draw very high current to get started, then, once they're up to speed, that current goes down a lot. (Old V-8 Ford and GM starter motors draw well over 300 amps to get the engine spinning, but once they get it up to cranking speed, that drops to around 200 amps).

With the tight bearings, current flow increases a lot. Eventually that burns open the thermal fuse that is built into all resistor assemblies. That's the part that fails. Until that happens, the bearings make the motor run too slow, and that results in higher current flow through it. The higher current flow creates stronger electromagnetic fields from the armature and stationary windings. Those stronger magnetic fields makes the motor stronger, so it gets back up to its proper speed. You see the normal speeds, but you don't see the greatly-increased current flow. That's what's taking out the thermal fuses.

Don't waste your time trying to lubricate the bearings. It's only going to end in disappointment. And definitely do not try to bypass the thermal fuse to save a few bucks. If it hasn't happened already, that high current is going to overheat the internal contacts in the fan speed switch, and / or the connector terminals at that switch. When either one of those overheats, the only way to prevent that from happening again is to replace the switch and the affected terminals at the same time. The heat generated by either the contacts or the terminals will migrate to the other and degrade them too. Replacing only the switch or only the terminals will lead to a repeat failure.

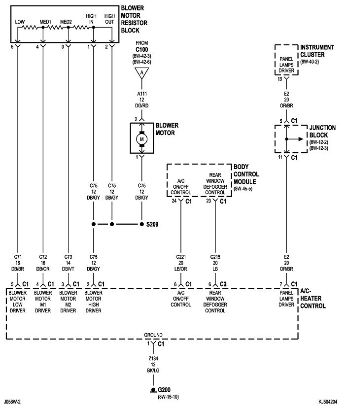
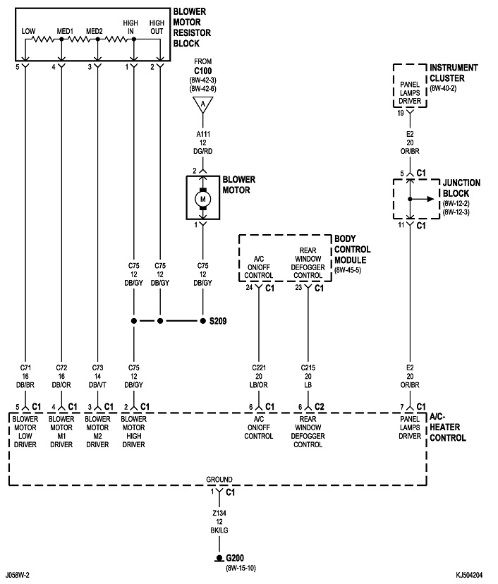
These first two diagrams are the parts that show the fan motor circuit. The last two are the same thing but I added the red lines to show current flow through the motor on the highest speed. You'll see the resistor on the top left is not in the circuit at this time.
Jan 12, 2020 at 1:16 PM
Avatar
CASMIHOK
  • MEMBER
  • 205 POSTS
Okay, thank you. so basically replace the blower motor as well as new resistor?
Jan 12, 2020 at 1:43 PM
Advertisement
Avatar
CARADIODOC
  • CERTIFIED EXPERT
  • 34,306 POSTS
Yes. It's a good idea too to look closely at the terminals in the connector for the resistor. Those are usually pretty tough, but if you see any that are discolored or dark, replace those terminals along with a good six to eight inches of wire. You can use generic crimp-type terminals but solder them too to insure a good connection. And squeeze them to be sure they are tight. When terminals overheat and become dark, the wire will become hard for those few inches and solder won't adhere to them. That's why we replace those first few inches of wire.

If that overheating happens, you'll also find the connector body has melted. Just cut out the part with the overheated terminals, then plug those new terminals in individually after the rest of the connector is plugged in. This is only if you see discolored terminals. That occurs from excessive resistance in the connection between a mating pair of terminals, then that resistance causes heat to be generated when current flows through it. This is the same kind of overheating that commonly occurs to ignition switches and heater fan speed switches, and much more so to owners who use the fan on the higher speeds most of the time. I keep mine on the lowest speed most of the time, and only occasionally use the second speed. The only problem I've ever had with a fan switch was on my mother's minivan. She used the highest speed almost all the time, thinking that would keep her warmer.

This same terminal overheating is also common on head light and dimmer switches.
Jan 12, 2020 at 2:00 PM
Avatar
CASMIHOK
  • MEMBER
  • 205 POSTS
I'm sorry honestly a lot of that is gibberish to me I don't know anything about electrical.

I thought I could just buy a new motor and resistor, are you talking about fixing my current resistor? When you're talking about terminals and wire, are you talking about the resistor itself or what is plugs into?

Pretty confused, probably not going to do this before my drive.

At least I have setting 4, is it not safe to use setting 4 right now?
Jan 12, 2020 at 4:15 PM
Avatar
CARADIODOC
  • CERTIFIED EXPERT
  • 34,306 POSTS
I only added the information about connector terminals to make you prepared in case you run into that. Your basic repair is to replace the fan motor, then replace the resistor. If everything works properly, you're done.

I drive 21 miles every day to use the internet to answer these questions, and I only do that for up to eight hours per day. Sometimes when we get a follow-up reply, I don't see it until the next day, and sometimes people are in a hurry or are desperate for a quick reply. That's one reason we like to include as much extra information as possible ahead of time. In this case it just led to more confusion.

Also be aware we like it when someone starts a new question specific to that vehicle, as you did, because they get cataloged in ways that others researching the same topic can find answers without having to post their own question. The extra information we add might be of use for them.

Don't be too scared of electrical problems, especially when you have me to help you. I taught this very successfully to Automotive students. We're the type of people who learn best by holding parts in our hands, and seeing what is broken, and seeing how things work. You can't do that with electricity. That has to be visualized, which is the least effective way hands-on people learn. That's why I compare everything to water flow in a hose and pipes. It's something we understand.

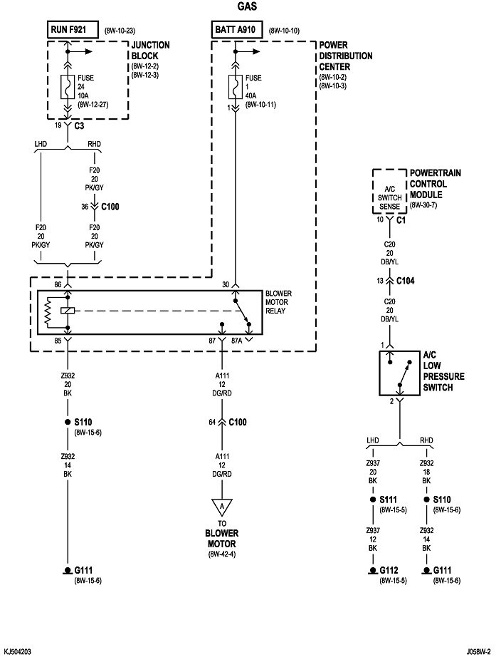
Even though you might not be able to make repairs to overheated electrical terminals, it is sufficient that you be able to look for that damage and to be aware that ignoring it will lead to repeat failures. Once you identify that problem exists, you can get help from a mechanic who is good with electrical repairs. We see this fairly often with any switch that has to pass high current. That includes those I mentioned previously; head light and dimmer switches, heater fan speed switches, and ignition switches. Ignition switches have three or four individual switches built in, but only one of them normally overheats. That is the one that turns on the accessory circuits to include the radio, power windows, and the heater fan. It's the heater fan that stresses the ignition switch, and that stress gets much worse when the motor has tight bearings. To reduce that stress is why the engineers used the relay for the highest speed in your Jeep.

When you get the fan motor out, spin it with the fan cage still on it and you'll see it coasts to a stop very quickly, perhaps in less than one revolution. That is what tight bearings looks like. Do the same with the fan cage installed on the new motor and you'll see it spins a lot longer and much more freely. That's an indication that motor will not draw much current once it's up to speed.
Jan 13, 2020 at 1:50 PM
Avatar
CASMIHOK
  • MEMBER
  • 205 POSTS
I don't mind the information, it just confused me. Thanks

So safe to use on 4 without doing any repair right now? Just need to focus on the trans and engine repairs to get back home. Appreciate it
Jan 14, 2020 at 8:47 AM
Avatar
CARADIODOC
  • CERTIFIED EXPERT
  • 34,306 POSTS
Yes, you can get by that way, but it makes me a little uncomfortable in the current could go high enough to overheat the terminals for the relay and fuse in the under-hood fuse box. I would only use the fan when it is needed. I am probably a little over-concerned, but I know how much time it can take to repair this type of problem that I could have avoided on my own vehicles. From force of habit, I usually have my fan turned off completely, and rarely use it on the second speed. I use the two highest speeds about once a year to verify they're still working.

Those terminals in the under-hood fuse box are not going to overheat right away, at least not to the point of melting the fuse box. That heat gradually builds up the longer that high current is going through the terminals. I would suggest you won't have a problem if you limit the fan to running for perhaps five to ten minutes at a time, with a few minutes in between for the terminals to cool down, just to be safe.

If you were to come back and tell me you ran the fan for an hour non-stop on the highest speed, and no damage occurred, I would be happy and not terribly surprised, but we would both be rather disappointed if you were to say the fuse box melted around the relay's socket.

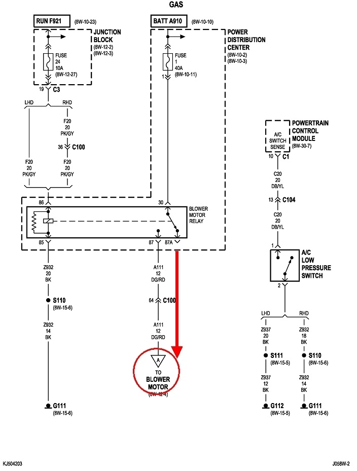
Remember, this system was designed to safely allow the fan to be run on the highest speed, but not with a tight motor. While my concern runs toward the overheated terminals, (which is what I see and get asked to repair), it's more likely if current gets to be excessive, it's just going to blow the large 40-amp cartridge fuse near that relay It's fairly likely that is going to involve nothing more than a new fuse once the motor is replaced.
Jan 14, 2020 at 12:52 PM
Avatar
CASMIHOK
  • MEMBER
  • 205 POSTS
Appreciate it, I honestly am only curious because if my windows get foggy or if I got cigarette smoke in my face I like to put it on for literally a minute or two. I don't plan on using it much at all, just wanted to know if it was safe to run for a matter of minutes. Thank you
Jan 14, 2020 at 12:58 PM
Avatar
CARADIODOC
  • CERTIFIED EXPERT
  • 34,306 POSTS
Let me know when you have this solved, or if you have any more questions.
Jan 14, 2020 at 1:18 PM