Blower motor

2011 NISSAN FRONTIER
110,000 MILES • 4.0L • 6 CYL • 2WD • AUTOMATIC
Avatar
JUMPINGJUPITER
  • MEMBER
  • 1 POST
The blower motor started varying in speed then quit. It smelled like a burned motor for a minute. I changed the blower motor, resistor, climate control panel and the blower motor relay. Still doesn't work.
Dec 6, 2019 at 2:51 PM
Advertisement
Avatar
CARADIODOC
  • CERTIFIED EXPERT
  • 34,306 POSTS
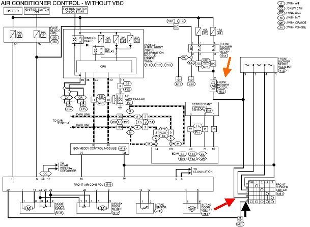
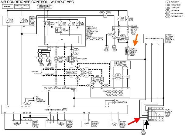
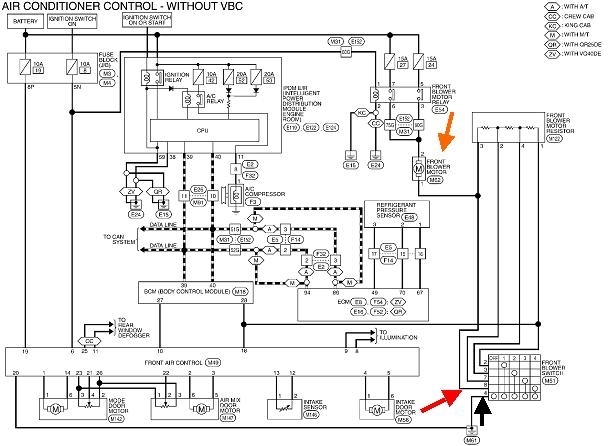
When you can smell it, the cause is usually an overheated pair of mating connector terminals. Start by looking at the back of the control panel you removed and see if there's one or two terminals that are black or discolored. If you see that, replacing the panel is only half of the repair. We'll discuss that if necessary. The most suspect terminals are shown with my red and black arrows in the diagram, but check them all.

Overheated terminals can occur at the resistor assembly too, but much less often because they're usually pretty tough. When that happens, the fan will still run on the highest speed. The motor terminals also cause much less trouble. Typically if they overheat and melt the connector, you'll see it right away because you likely won't get the connector apart without a lot of crying and kicking.

If the terminals look okay, check for 12 volts at the motor's terminals. The ignition switch must be in the "run" position, but in this circuit, it doesn't matter where the speed control switch is set. To be most accurate, the connector should remain plugged in, then take the readings by back-probing through the back of the connector. The test light should be bright or off completely. That will tell us which way to work toward next. If you find a dim light, that's still a valid clue, but we'll have to think a little deeper. Normally for this type of problem, we are only interested in whether we have something or nothing. Exact voltage readings are of less value.

If you need it, here's links to some articles about using a voltmeter and test light:

https://www.2carpros.com/articles/how-to-use-a-voltmeter

https://www.2carpros.com/articles/how-to-use-a-test-light-circuit-tester

For this type of problem, a test light is easier to use and can be more accurate. If you don't have an "auto-ranging" voltmeter as shown in the tutorial, I can help you with setting up what you have.

There's three different heater fan circuits. Two are "manual" controls and one is with automatic controls. Don't panic if this one seems to be incorrect. It will get us by to solve this problem, otherwise I'll post the other two.

Let me know what you find.
Dec 6, 2019 at 7:07 PM