dose not matter what vent selection i put it on it always blows out all of the vents

1998 PONTIAC GRAND PRIX
130,000 MILES • 3.8L • 6 CYL • AUTOMATIC
Avatar
CNEWFELT
  • MEMBER
  • 3 POSTS
My car has dual climate control and it dose not matter what vent selection i put it on it always blows out all of the vents. The heater does not heat and the air conditioner never gets cold on either side of the car. Is this a vacuum problem or a blend door or am i missing something entirely? Any and all help is as always greatly appreciated.
Oct 1, 2016 at 2:28 AM
Advertisement
Avatar
HMAC300
  • CERTIFIED EXPERT
  • 48,601 POSTS
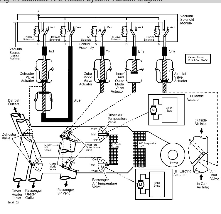
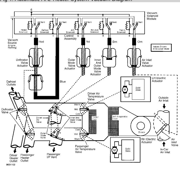
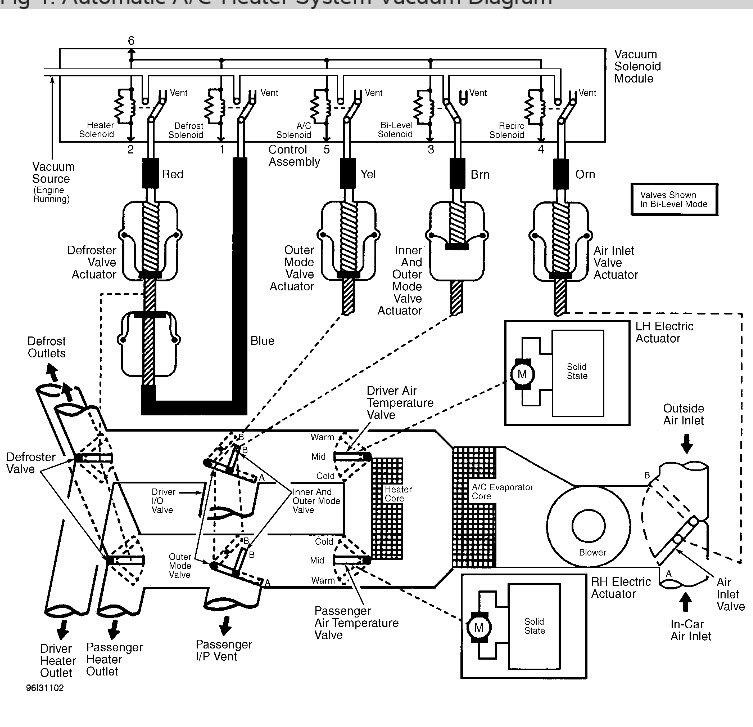
temperature is controlled by an actuator airflow is controlled by vacuum so check for a vacuum leak first. pull fuse for HVAC inside car for sixty seconds with key on it may reset actuator for heat. pictures are from automatic temperature, but yours will be very similar. one shows actuator for temperature.
Oct 1, 2016 at 8:02 AM