Where is the horn wire pin location in the BCM?

1999 CADILLAC DEVILLE CONCOURS
110,000 MILES • 4.6L • V8 • 2WD • AUTOMATIC
Avatar
GMACNAUGHTON83
  • MEMBER
  • 1 POST
I’m looking for the horn wire pin location in the BCM.
May 10, 2024 at 4:15 PM
Advertisement
Avatar
STEVE W.
  • CERTIFIED EXPERT
  • 15,113 POSTS
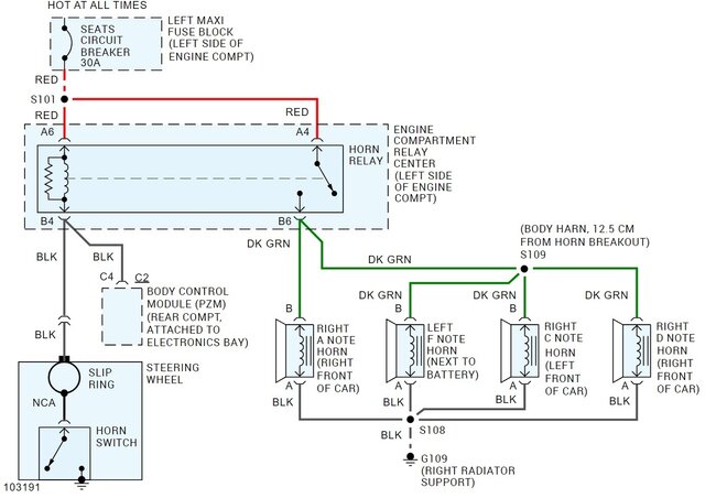
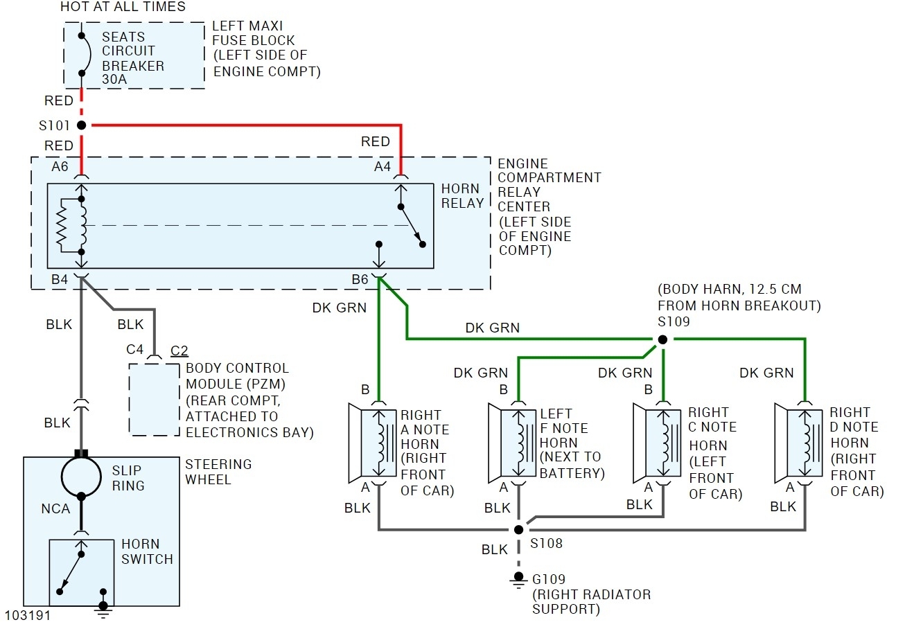
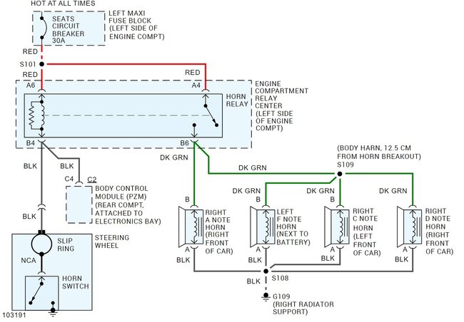
The BCM wire is a black wire at pin 4 in the brown C connector on the BCM. While the horn is connected to the BCM on that car, it is for use with things like the panic and lock notes, not primary horn control. If the horn isn't sounding, then you will want to look at the horn relay and the rest of the horn circuit. The attached is the schematic for the 4 note horns, the 2 horn system uses the same circuit, they just didn't install the F & D note sounders. The horn relay is in the under-hood relay center.

May 10, 2024 at 5:19 PM