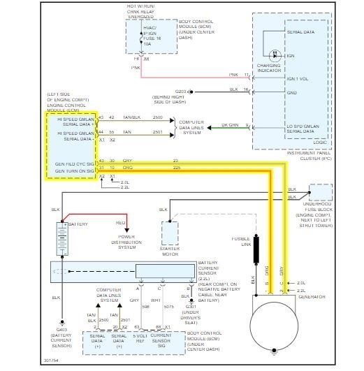
I recently changed my alternator. But the battery light still comes on and off occasionally while driving. I tested the volts at the battery and they range 14 to 19.
Dec 14, 2019 at 3:17 PM
