Replaced alternator and belt with new ones.
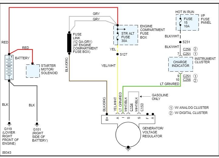
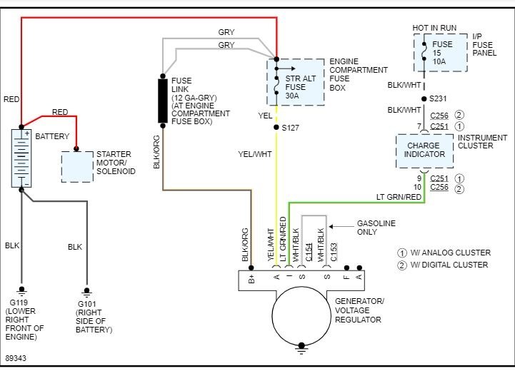
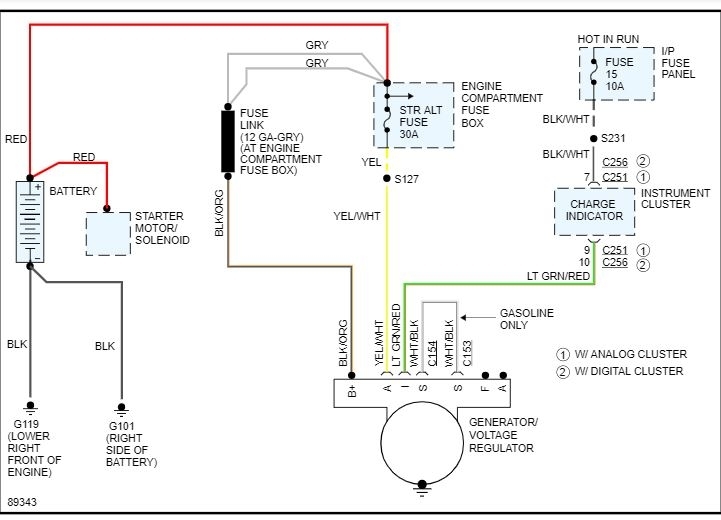
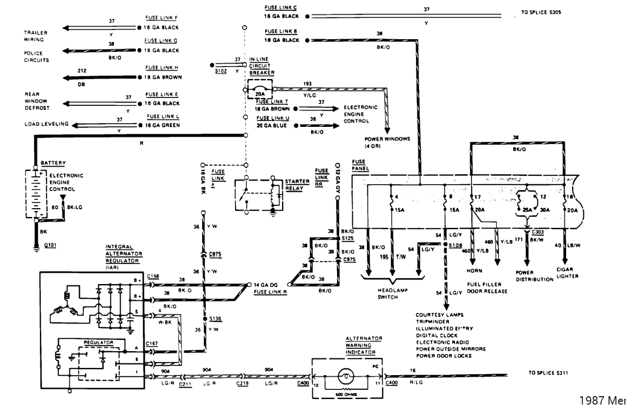
Checked fusible links, they look okay. The alternator has two wired plugs. The large plug has power on two wires. The small plug has power on one wire. What do I look for to diagnose this problem?
Checked fusible links, they look okay. The alternator has two wired plugs. The large plug has power on two wires. The small plug has power on one wire. What do I look for to diagnose this problem?
Jan 12, 2019 at 2:18 PM


