Battery light on

2009 JEEP COMPASS
125,000 MILES • 2WD • AUTOMATIC
Avatar
RANDALL FRYE JR.
  • MEMBER
  • 3 POSTS
I have had the battery and alternator checked and both were fine. what else could cause the light to come on?
Nov 9, 2020 at 6:30 AM
Advertisement
Avatar
RANDALL FRYE JR.
  • MEMBER
  • 3 POSTS
Battery tested at 12.74v, and the alternator tested at 14.6v.
Nov 9, 2020 at 7:07 AM
Avatar
KASEKENNY
  • CERTIFIED EXPERT
  • 18,907 POSTS
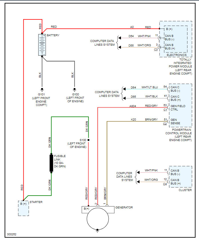
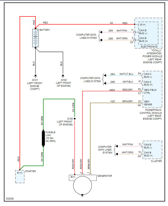
That light is turned on by the PCM. So it turns it on due to what it is seeing as the state of charge. If the state of charge is low it will turn it on even if the battery and alternator are ok. That means we need to test the voltage at the PCM on the gen field control and sense wires. Basically we need to confirm the alternator is being turned on by the PCM and then PCM is getting the correct signal from the generator. This means we could have a wiring issue or PCM issue.

I attached the info including the wiring diagram. Let me know what questions you have. Also, do you have a scan tool that can monitor live data? If not we are going to need to look at the voltages with a meter.
Nov 9, 2020 at 7:30 AM
Advertisement
Avatar
RANDALL FRYE JR.
  • MEMBER
  • 3 POSTS
No, I do not have a scan tool or a multimeter.
Nov 9, 2020 at 7:38 AM
Avatar
KASEKENNY
  • CERTIFIED EXPERT
  • 18,907 POSTS
Then at that point we would be guessing which is clearly not advisable because we would need to replace the PCM and if that doesn't fix it then I am sure you have a wiring issue but again, we clearly don't want to take a few hundred dollar guess at this. Which means we would need someone to inspect these things for you, unless any of your friends have a tool that you could borrow.
Nov 9, 2020 at 3:29 PM