Battery light keeps coming on, fusible link location needed

2005 CHEVROLET MALIBU
192,000 MILES
Avatar
AMY SHEPHARD
  • MEMBER
  • 1 POST
Changed alternator didn't help. got new battery didn't help. put new positive ground wire on didn't work. Guy looked at it says its a fusible link from starter to battery but we can't find it .we need help finding where the fusible link is.
Jan 27, 2020 at 5:22 PM
Advertisement
Avatar
ASEMASTER6371
  • CERTIFIED EXPERT
  • 52,796 POSTS
Good evening,

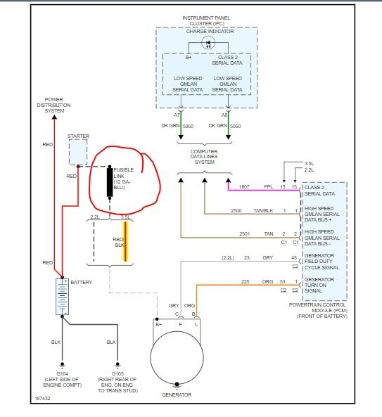
The link is at the starter itself. One end is bolted to the same wire the positive cable is mounted at.

If the link failed, it failed for a reason. Just replacing it will not work unless you find the reason. Most of the time it is from the alternator itself. I would suggest checking the wiring harness carefully for any damage. If you do not find any damage, then I would replace the alternator.

https://www.2carpros.com/articles/how-to-replace-an-alternator

Roy

GENERATOR REPLACEMENT

REMOVAL PROCEDURE
1. Disconnect negative battery cable.
2. Remove the air cleaner resonator.
3. Remove the oil level indicator tube bolt and reposition the tube.
4. Remove the drive belt.
5. Disconnect the electrical connectors from the generator.


imageOpen In New TabZoom/Print

6. Remove the generator bolts.
7. Lower the vehicle.
8. Remove the generator.
Jan 27, 2020 at 6:24 PM