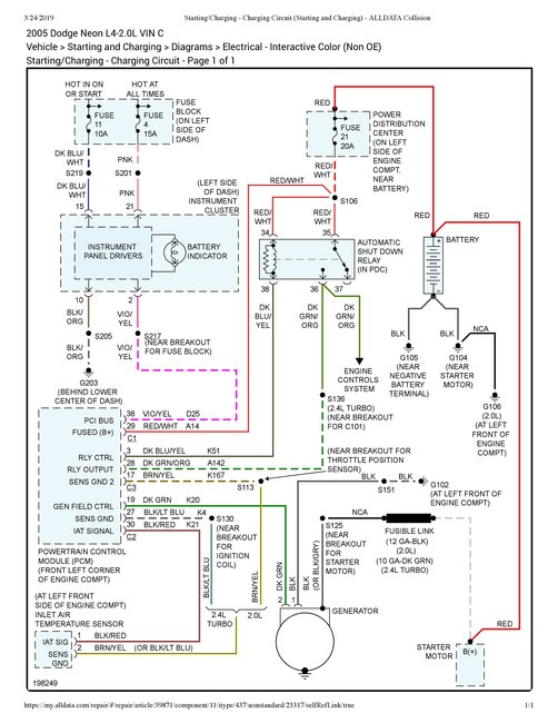
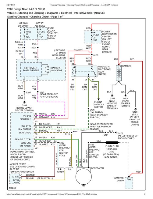
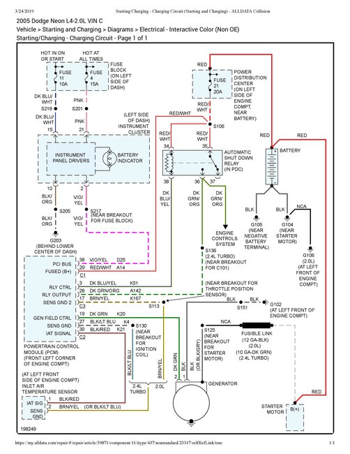
I recently discovered that the black connector wire to my alternator was not connected, and just hanging. After replacing the connector ring, with a new one, I accidentally screwed in the black wire connector to the alternator in the wrong screw hole. Upon connecting my battery terminals, a large amount of white smoke indicated that something went wrong. Unfortunately, I fried my alternator. Since then, I have installed a new battery and alternator, and there still seems to be a problem because the battery light indicator on my dashboard is coming on, as if my battery is dying, or in need of charge. Furthermore, is it possible, that the computer was damaged, when the alternator was fried?
Any answers, from you pro's would be considered a Blessing, and truly helpful. ✌
Any answers, from you pro's would be considered a Blessing, and truly helpful. ✌
Mar 23, 2019 at 12:31 PM

