Battery light remains on after replacing alternator and battery

1998 OLDSMOBILE DELTA 88
169,000 MILES • 3.8L • V6 • AUTOMATIC
Avatar
SWEETJESUS
  • MEMBER
  • 1 POST
Replaced both battery and alternator and battery light still on. What could be wrong? Is it a fuse, pulley?
Nov 5, 2020 at 8:27 PM
Advertisement
Avatar
ASEMASTER6371
  • CERTIFIED EXPERT
  • 52,796 POSTS
Good morning,

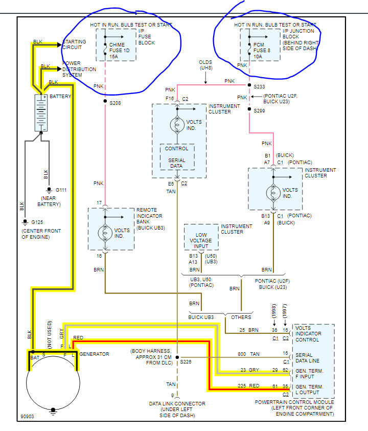
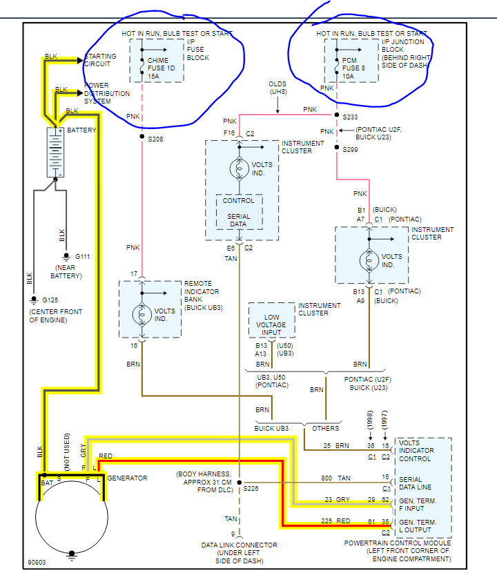
I attached a wiring diagram for you to view. Check the 2 fuses that I circled for power on both sides.

https://www.2carpros.com/articles/how-to-check-wiring

https://www.2carpros.com/articles/how-to-check-a-car-fuse

If they are good, we need to test for voltage to the alternator. You will need a voltmeter for the test. The ECM controls the alternator but before we go there, we need to do these checks.

https://www.2carpros.com/articles/how-to-check-a-car-alternator

Roy
Nov 6, 2020 at 4:56 AM