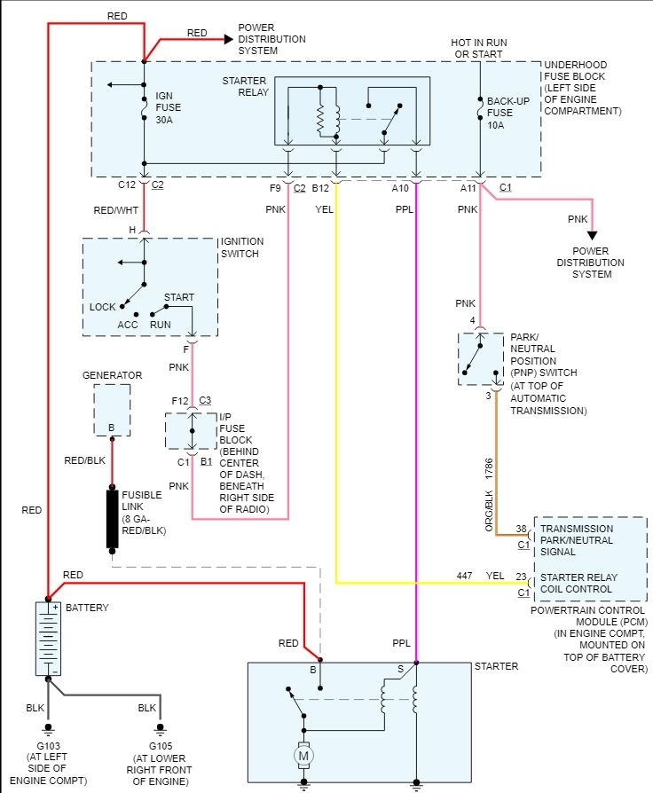
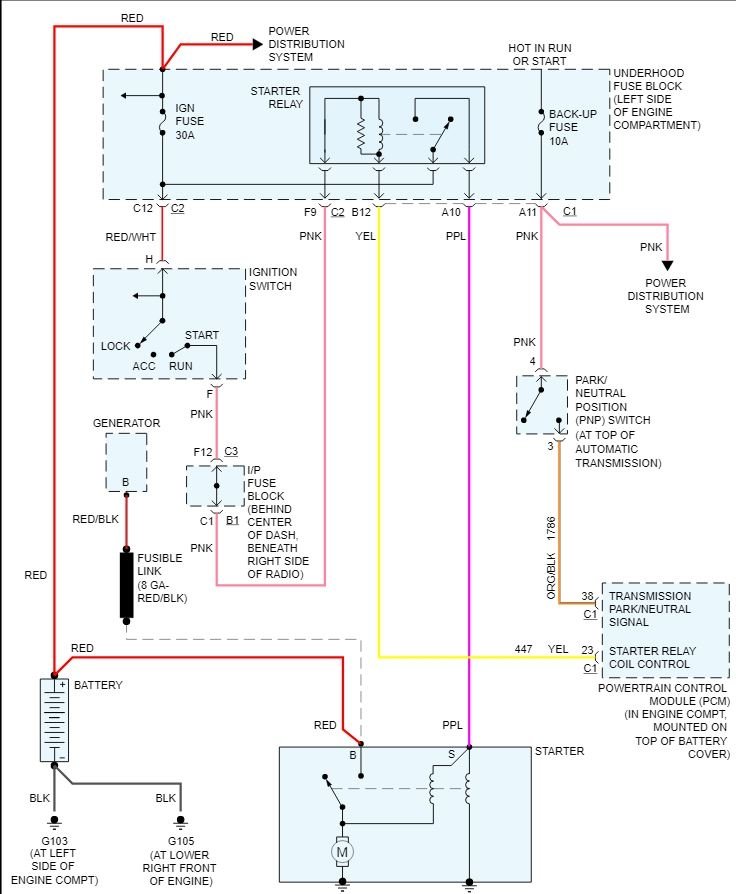
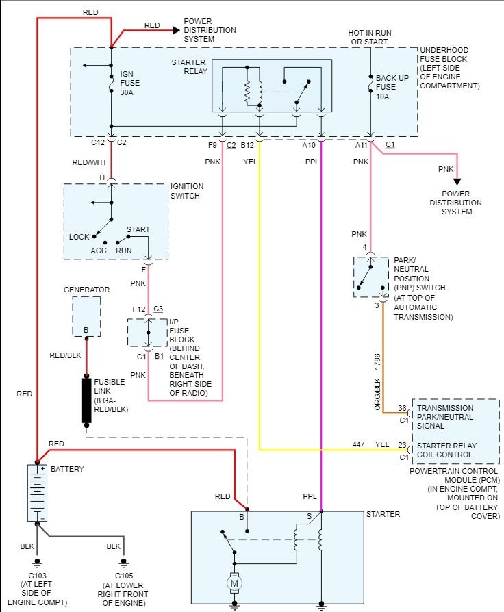
So I have a couple different issues with car. but today the car decided that it wouldn't start again. The question I have is a basic question. if a battery is no longer good and you try to restart car by hooking it up by jumper cables or a jumper box and it still won't turn over could that possibly be the battery or would it indicate that it probably is a starter problem? I hope someone has an answer thank you for your time.
Feb 10, 2020 at 6:56 PM
