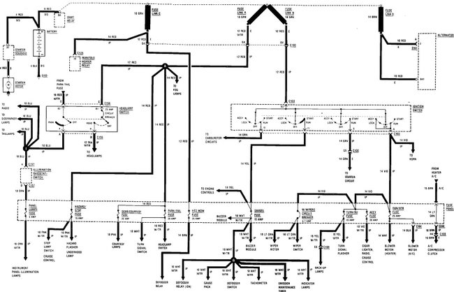
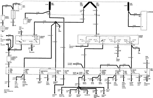
I’ve had some charging issues on my vehicle recently. Replaced alternator, battery, starter, starter relay. Checked grounds. Starts okay and I read 14.3v while running at the alternator and battery. Problem is battery drains within 2 days. I test with voltmeter across negative battery post and disconnected terminal and get a reading of same as battery typically 12.7v. This can’t be correct? I’ve pulled fuses individually no change. I’ve disconnected alternator no change. Disconnected starter no change.
Help
Help
Jan 11, 2021 at 3:54 PM
