Hi,
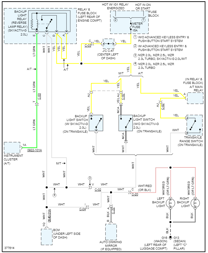
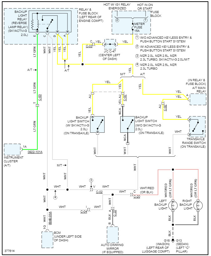
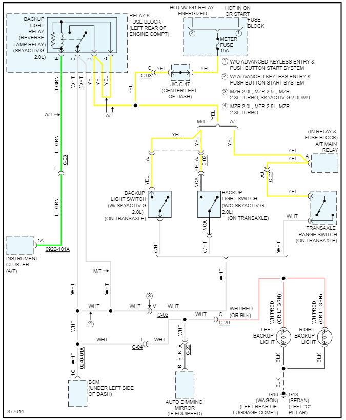
I want to install a backup camera and I want a wire diagram for backup lights.
Thanks.
I want to install a backup camera and I want a wire diagram for backup lights.
Thanks.
Aug 23, 2023 at 11:22 PM
