Hi,
The first things to check are fuses. The cluster/PCM fuse and the cluster fuse are both located in the fuse block in the vehicle. Additionally, the alarm fuse is there as well.
Now, in addition to checking the fuses, confirm there is power both to and from them. Here is a link you may find helpful:
https://www.2carpros.com/articles/how-to-check-a-car-fuse
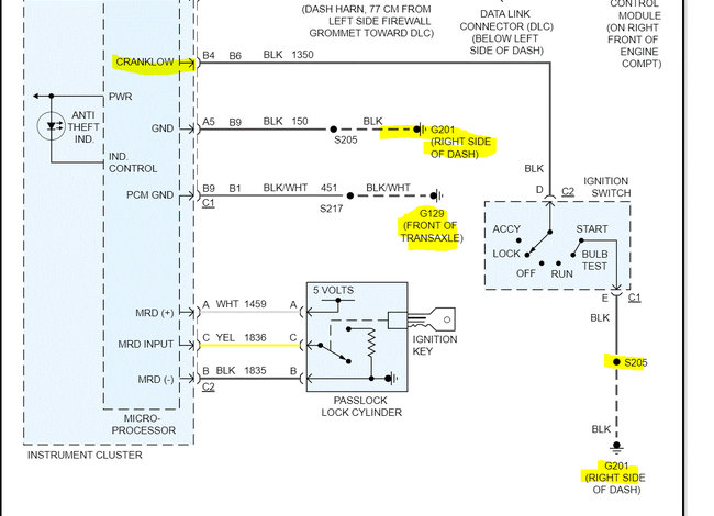
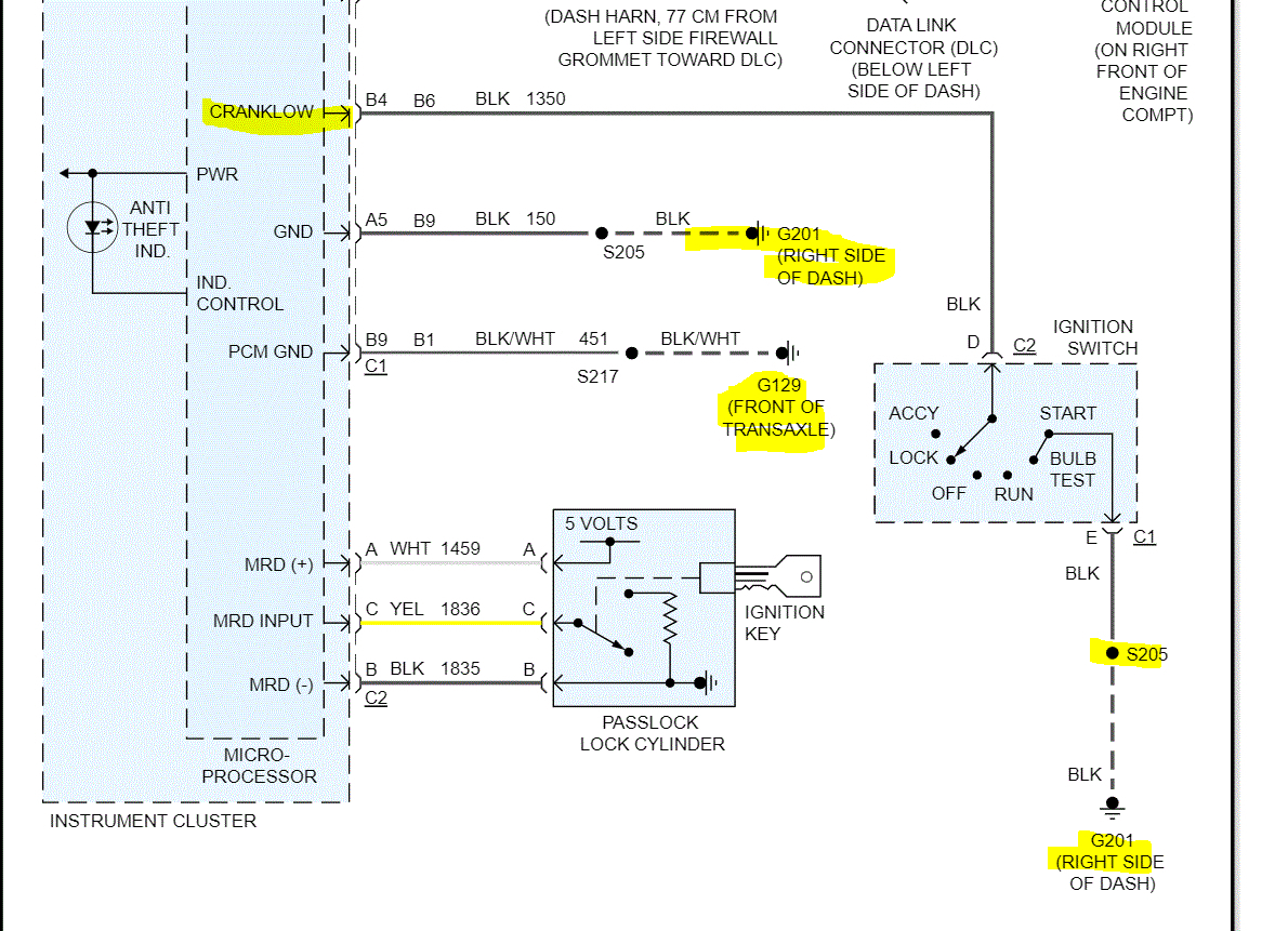
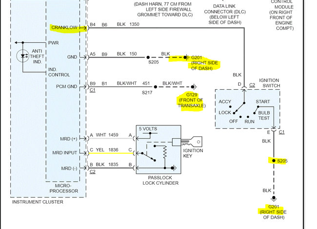
If you look below, I attached the wiring schematic for the antitheft system. Note since you were working on the switch, there is a ground between the switch and the right side of the dash. In addition, there is a splice in it. Make sure there is continuity to ground via that black wire. Additionally, if you look at pic 2 below, I highlighted other grounds to check as well.
Since the light isn't turning on, this is where I feel we should start. Let me know what you find. Also, let me know if it was the switch or the key lock cylinder that was replaced.
Take care and Happy New Year,
Joe
See pics below. Note: I had to cut the schematic in half to make it readable for you. I did overlap them so you can follow from one to the next. The last pic shows the fuse box and what fuses to check.
Images (Click to enlarge)
Jan 1, 2022 at 12:21 AM