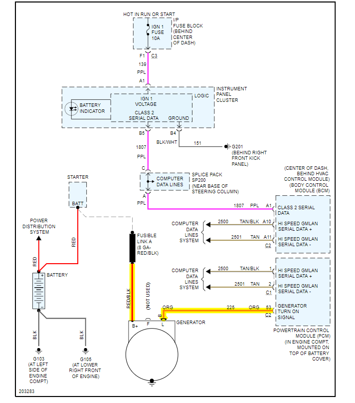
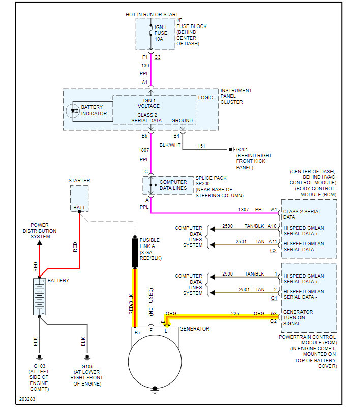
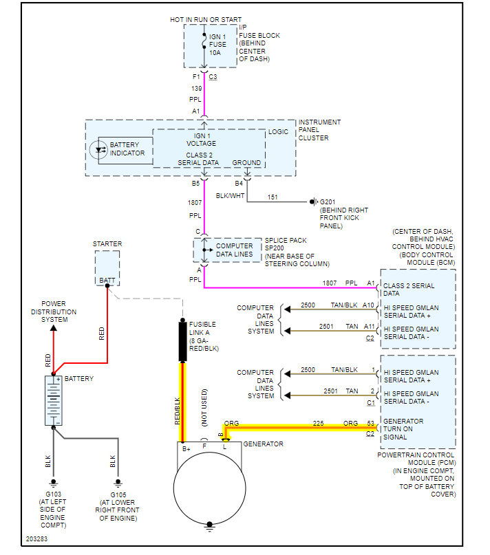
My son and his friend did an remove and replace on the alternator. The next day the car spent the energy from the battery and died. I took a look at it and found not only was the main power line loose but the wiring harness was missing. Not plugged in. Nowhere to be found. But i did see one small wire that had been cut. My question is, if and when i find the other wires and buy the plug how do i know which wire from the harness go to which wires on the new plug? A wiring schematic would be nice but i can't find one. Thanks
Apr 10, 2020 at 2:52 PM


