Alternator wires and where do they go?

2005 FORD FIVE HUNDRED
221,335 MILES • 3.0L • V6 • 2WD • AUTOMATIC
Avatar
ITAFREAKINFORD
  • MEMBER
  • 19 POSTS
Hi again, I have the check charging system light stuck on voltage is good I can run it all day without the battery and all accessories running no dead battery nothing. I won't because I don't want to stress the alternator, but it shows 14 volts on OBD tool. anyhow, can you tell me what wire it is that sends that signal where it comes from and where it goes along with all the wires to and from the alternator? I don't want to make any costly mistakes. thank you in advance.
Apr 6, 2023 at 7:00 PM
Advertisement
Avatar
STRAILER
  • CERTIFIED EXPERT
  • 53,854 POSTS
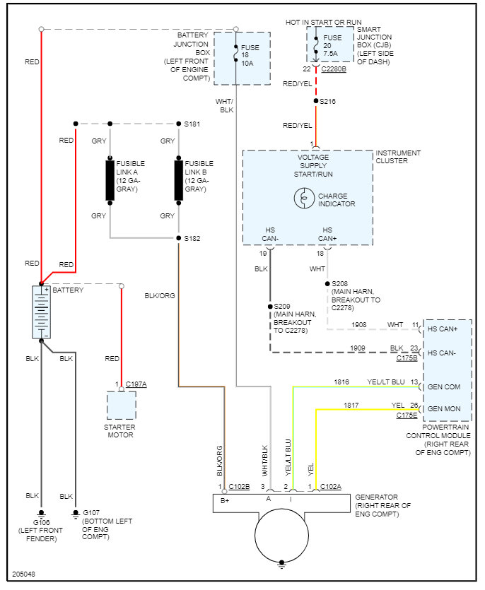
I would check the connection at the fusible links and then check the wiring and fuses, you may have a smart junction box going out. Here is a guide to help and the alternator wiring diagrams below so you can see how the system works:

https://www.2carpros.com/articles/how-to-use-a-test-light-circuit-tester

You can see which fuses to check by the diagrams as well and I have included how to change out the SJB in case you need it. You can get a preprogrammed unit by searching Google or Ebay. Check out the images (below). Please let us know what you find. We are interested to see what it is.
Apr 7, 2023 at 10:58 AM
Avatar
ITAFREAKINFORD
  • MEMBER
  • 19 POSTS
Thank you for the diagrams. I haven't had time to do the wire testing cause this alternator is in an awful position and it looks like the best way will be to take the alternator and drop it to get to the wires . anyhow I seen a wire down in the general area the has a aluminum wrap it has no loom around a good bit or tape and I was wondering does this single wire have anything to do with it? I know battery and alternator are good I just took a 900 mile plus trip from Tennessee to Maryland and back no issues, but car rpms ran high 3 to 5 k while getting up to 70 struggle to get to it once there cruise control maintained pretty well. I been looking to find fusible links I found one but that was it. belt is good tensioner is tensioning but I hope to drop alternator soon .I will def get back and post what I find. I did find someone wired from starter to fuse under dash here a wire in the ignition was loose an once get it working right was able to eliminate that ,but if you come across any ideals that might help I am all ears. thank you for your guidance I been a Dodge guy until now sorry this is so long.
Apr 12, 2023 at 10:54 PM
Advertisement
Avatar
STRAILER
  • CERTIFIED EXPERT
  • 53,854 POSTS
I would do a CAN scan to see what comes up but still it sounds like the SJB is not working correctly. You can get a CAN scanner (Controller Area Network) which will work on most cars from Amazon.

Here is a video to show you how:

https://youtu.be/u-4syLc-ifQ

and

https://www.2carpros.com/articles/can-scan-controller-area-network-easy

Here is one for about $99.00 if you need it:

https://amzn.to/3ZixY4v

Please let us know what you find.
Apr 13, 2023 at 12:05 PM