alternator wiring diagram?

2007 CHRYSLER PT CRUISER
162,000 MILES • 2.4L • 4 CYL • 2WD • AUTOMATIC
Avatar
CFOOTE1969
  • MEMBER
  • 2 POSTS
Is there any way I can get the alternator wiring diagrams it is not working?
Mar 2, 2018 at 11:05 AM
Advertisement
Avatar
STRAILER
  • CERTIFIED EXPERT
  • 53,854 POSTS
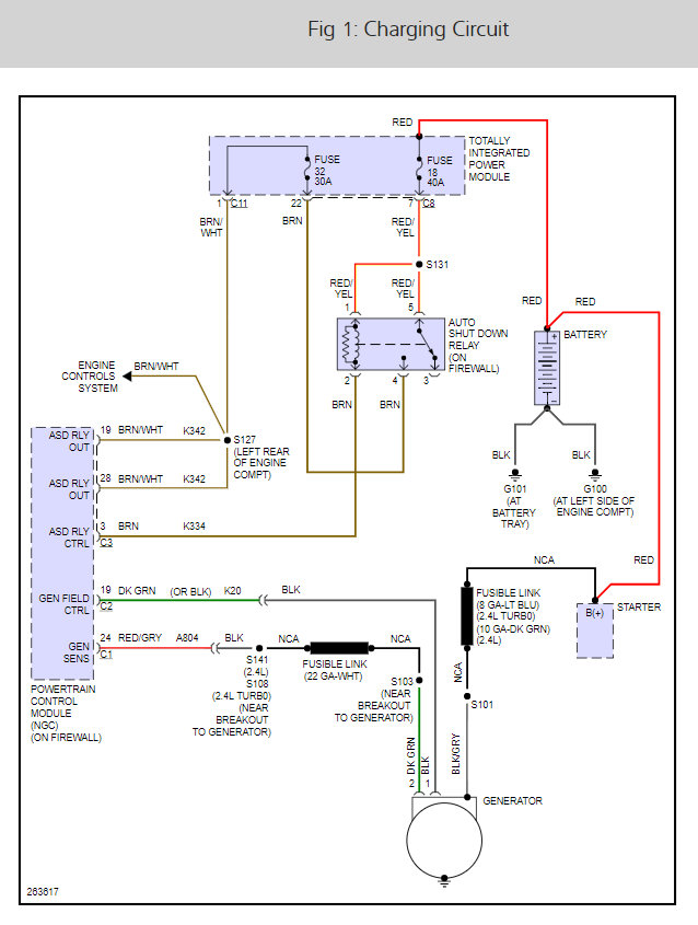
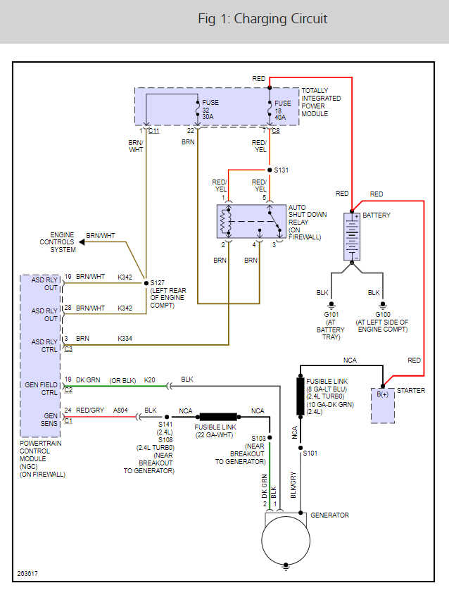
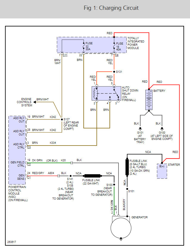
There are two fuses # 32 and 18 that need to be checked here is a guide and the alternator wiring diagram so we can see how the system works.

https://www.2carpros.com/articles/how-to-check-a-car-fuse

The u code can be telling us the computer is having a problem which there is something I want to try if the fuses are okay, let me know. The P code is for a map or MAF sensor that is out or off a little.

Check out the diagrams (Below)

Please let us know what you find.

Cheers, Ken
Mar 15, 2018 at 10:45 AM