Good evening,
Who told you that was a test? Whoever did, they were wrong.
By removing the battery cable while running, the engine should shut off. The alternator requires battery voltage to work.
https://www.2carpros.com/articles/how-to-check-a-car-alternator
Besides, by doing that you could damage other modules.
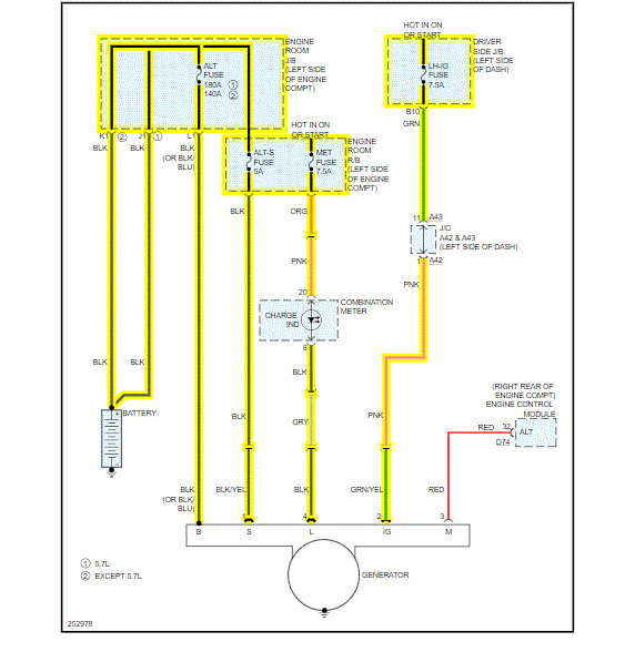
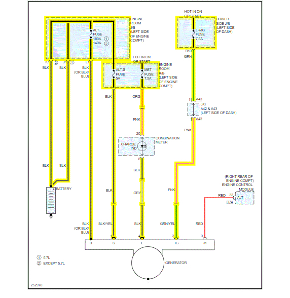
I attached the wiring diagram for you to view.
Why are you testing the alternator? Is there an issue?
Roy
Sep 3, 2020 at 4:02 PM