Alternator not charging

1999 MAZDA B2500
100,000 MILES • 4 CYL • 2WD • MANUAL
Avatar
STASHBRADON
  • MEMBER
  • 4 POSTS
I replaced my alternator and battery and the alternator is not charging.
I checked the wire that go to alternator the green wire has the battery vault when it's running the white has .02 when running and 0 when off and the yellow has 0 on and off and every time I turn it on the 175 amp mega fuse blows.
Apr 24, 2020 at 1:03 PM
Advertisement
Avatar
JACOBANDNICKOLAS
  • CERTIFIED EXPERT
  • 110,175 POSTS
Hi,

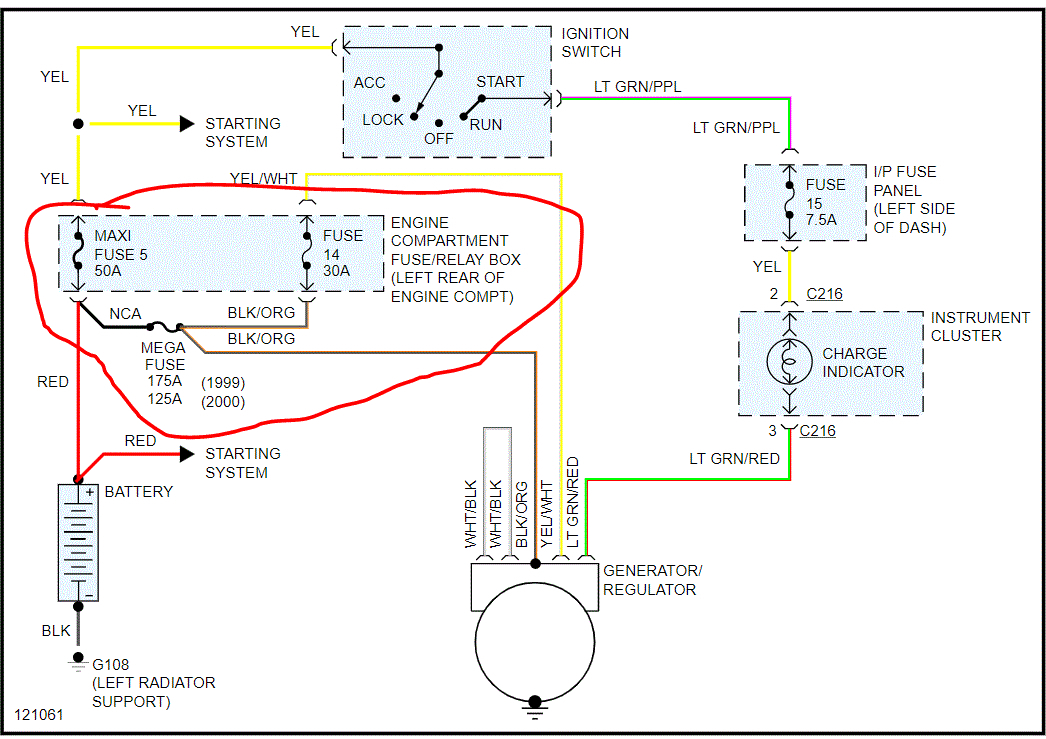
I need you to try something for me. If you look at the attached picture, you will see the mega fuse you mentioned powers the alternator via a black wire with an orange stripe. I need you to disconnect the alternator and check for power at that wire with a good mega fuse. Then, with the wire disconnected (make sure nothing can short) turn the key on to see if the fuse blows. If it doesn't, we have a short in that wire.

Let me know.

Joe
Apr 24, 2020 at 5:30 PM
Avatar
STASHBRADON
  • MEMBER
  • 4 POSTS
I unhooked the alternator and put a new mega fuse on. there was no volts at the ring so I tried to check the wire where it connects and there was a huge spark.
Apr 28, 2020 at 3:00 PM
Advertisement
Avatar
JACOBANDNICKOLAS
  • CERTIFIED EXPERT
  • 110,175 POSTS
Hi,

Where did the spark come from? Was it the wire you had disconnected?

Let me know.

Joe
Apr 29, 2020 at 7:51 PM
Avatar
STASHBRADON
  • MEMBER
  • 4 POSTS
The spark came from the wire I disconnected when I put the probe on the wire before the connector.
Apr 29, 2020 at 7:56 PM
Avatar
JACOBANDNICKOLAS
  • CERTIFIED EXPERT
  • 110,175 POSTS
Okay, that wire is hot all the time. When it sparked, did it blow the mega fuse again? With it disconnected, did the fuse blow? Did it blow with the key on before it sparked / shorted?

Let me know.
Joe
Apr 30, 2020 at 8:44 PM
Avatar
STASHBRADON
  • MEMBER
  • 4 POSTS
I checked the fuse is still good after the spark. turned the engine over and the fuse was still good, but it was only reading .02 volts. I rechecked the wire that through the spark and it was also .02 volts. I think the spark last time the wire got too close to something .
May 1, 2020 at 2:03 PM
Avatar
JACOBANDNICKOLAS
  • CERTIFIED EXPERT
  • 110,175 POSTS
If you are only getting .02v and the mega fuse isn't blown, the wire itself either has a bad connection or is partially broken at some point.

Disconnect the battery first and then unbolt that wire and trace it for damage. It should have 12v. Also, make sire there is no corrosion on the mega fuse.

What doesn't make sense to me is you had that big of a spark and it only shows .02v. That would hardly make a sense.

Let me know.
Joe
May 1, 2020 at 6:27 PM