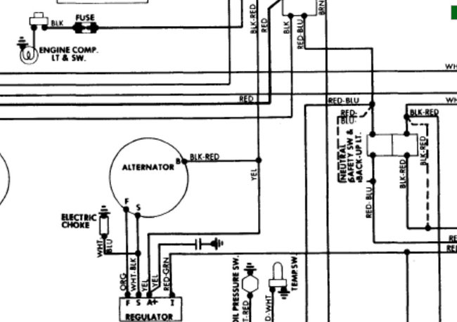
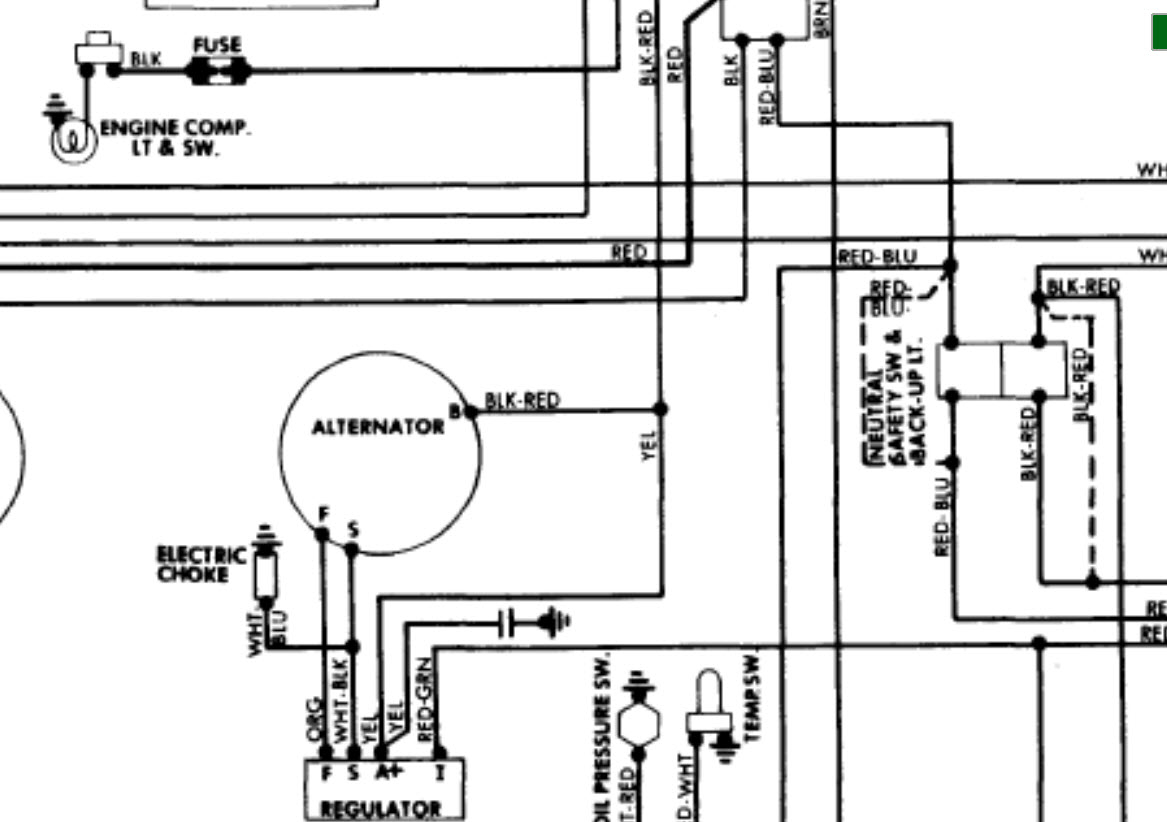
This has a new Centech wiring harness installed with an AMP meter Shunt incorporated with the wiring harness. The Alternator and the external regulator are new. All wiring has been rung out to verify continuity and checks good; and the alternator is well grounded. When running, the alternator shows twelve volts. When electrical load is applied the voltage drops to eleven volts. I am at a loss here, please help.
Sep 24, 2016 at 5:37 PM




