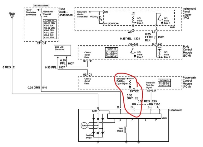
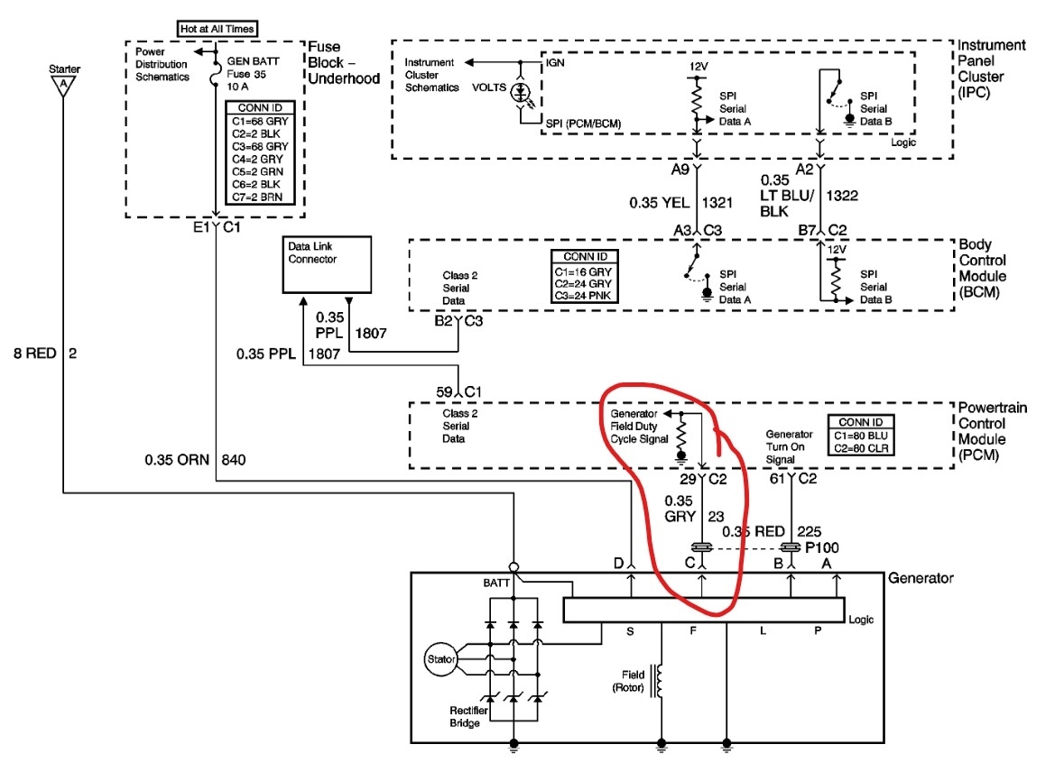
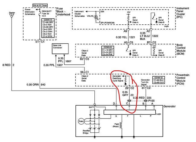
There should be a large red cable that connects to the battery stud. Then orange, gray and red wires that go into the connector for the alternator. The D wire is a feed to the alternator that tells it the system voltage at the fuse box. The gray wire is the Field control wire, it tells the alternator when to charge. The L wire is the circuit that tells the PCM if the alternator is charging and turns on the light in the dash if it isn't. There are 4 pins in the alternator but only 3 are used. The first thing would be to have the alternator tested. Then if it is the issue, replace it.
Images (Click to enlarge)
Jun 22, 2025 at 8:27 PM