Replaced alternator (twice), battery, checked wiring. Recently bought this vehicle. My Edge starts fine, the battery light comes on at the start of the day. I checked output voltage, and it is not engaged (12v at battery). I drive for a couple of miles and typically at my first stop (light or parking lot) when the engine slows to idle rpm, the alternator kicks in and test after that is between 13.8 and 14.3. Once this happens it does not do it for the rest of the day.
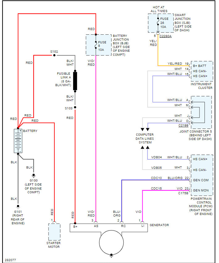
I’ve checked the 3-wire plug and I have reference signal on the first wire. My question is on the 2 wires that loop to the PCM. What signal should I be looking for there? Does it complete a ground? Or heat? wires in picture attached. (The 2 to GENCOM)
I suspect PCM may be the issue. I’ve checked both wires for continuity to and from the PCM. All good there.
Any other ideas would be appreciated.
Thanks.
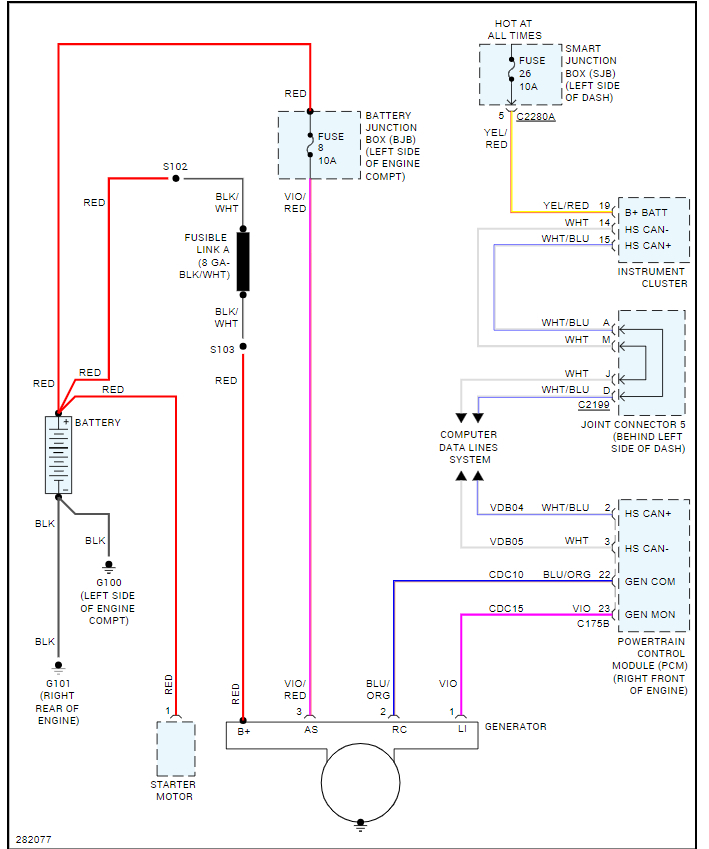
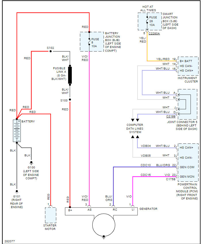
I’ve checked the 3-wire plug and I have reference signal on the first wire. My question is on the 2 wires that loop to the PCM. What signal should I be looking for there? Does it complete a ground? Or heat? wires in picture attached. (The 2 to GENCOM)
I suspect PCM may be the issue. I’ve checked both wires for continuity to and from the PCM. All good there.
Any other ideas would be appreciated.
Thanks.
Feb 21, 2024 at 12:48 PM

