alternator no charge?

1991 PONTIAC SUNBIRD
77,000 MILES • 3.1L • V6 • 2WD • AUTOMATIC
Avatar
JWIESE626
  • MEMBER
  • 20 POSTS
I am not charging the battery in my vehicle listed above. check for voltage om the back connections at the alternator. I have battery volts to all wires except the brown wire to the alt. Where does this wire connect to? the service man shows it down at the starter solenoid. is where the wire starts at? so, i can find my loss.
Apr 17, 2025 at 3:56 AM
Advertisement
Avatar
STEVE W.
  • CERTIFIED EXPERT
  • 15,113 POSTS
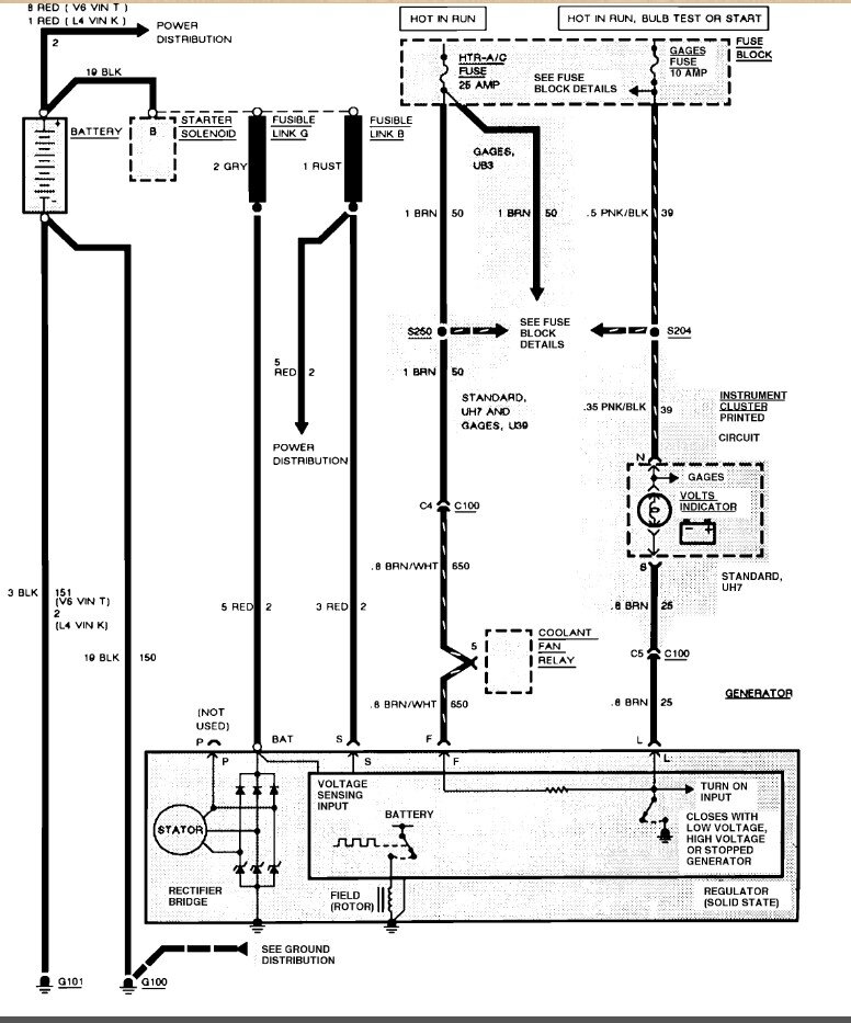
91 GM would be a primitive charging circuit. No computer to deal with. BAT terminal with the large Red wire to the starter with a fuse link. Smaller Red wire on the S(ense) terminal goes to the same place with another fuse link. So at the alternator you should have battery voltage on the 2 Red wires all the time. Then there is the Brown wire with white stripe on the F(ield) terminal. That wire is fed battery voltage through the HTR-AC fuse with the key on. Then there is the last Brown wire on the L(ight) terminal. It is hot in all switch positions but Off and Acc. It tells the alternator to turn on. On initial start the light circuit sends voltage out to the alternator and wakes it up because it act's like a ground to the circuit. Then once the engine is running and the alternator works it places power on that line and the light goes out because the voltage is the same on both sides of the indicator.
Apr 17, 2025 at 11:41 AM
Avatar
JWIESE626
  • MEMBER
  • 20 POSTS
No good. I checked the fatter red wire at alt in connector 12v same for brn/wht. when i trace the brn wire and the brn/white i end up at a connector on the fire wall called c100. there the brn and brn/whie go to. both wires ohm out as a short no break to the connector. when disassembling that conn i found in the service man where in the connector they go. this is the engine harness. in port c4 and c5 is where the wires go. so far ok with that part. now in the connector other side that plugs into the port for the brn wire is empty, the brn white inc4 has a terminal connector on the other side. as said in the pontiac actual service manual- the gen operates with only 2 conns. batt pos and a L terminal to the charge indicator light. Use of P I and s terminals is optional. The P terminal is connected to the stator and may be connected externally to a tach or other device. The I terminal is connected directly or through a resistor to the load side of the ignition switch. In this type of circuit, either the L or I terminal, or a combination of both can be used to energize the generator. The S terminal may be connected externally to a voltage, such as a battery voltage, tgo sense voltage to be controlled. So since my brn wire is at a dead end with no connector on the other side, what is this load resistor in this section mean? Alt was taken off and tested good. I have 23 of them both out put 14.40 max at 105 amps.
Apr 17, 2025 at 1:22 PM
Advertisement
Avatar
JWIESE626
  • MEMBER
  • 20 POSTS
one other thing of interest when the alt stops charging i have resettable circuit breakers in my fuse block. The blower motor fan, coolant fan breaker tripped. i reset it and the fan and heater now work. but no charge, could it be in that circuit?
Apr 17, 2025 at 1:47 PM
Avatar
STEVE W.
  • CERTIFIED EXPERT
  • 15,113 POSTS
That is the OE diagram straight from GMs servers. C100 is the bulkhead connector. The Brown/white goes into it on the engine side, but it comes out brown and that circuit inside the car feeds other items as well through the splice in the line. The light connector is brown and feeds into C100 and should have a matching wire that goes up to the dash indicator. You say yours is empty? Does the dash light come on during bulb test?
Apr 17, 2025 at 2:38 PM
Avatar
JWIESE626
  • MEMBER
  • 20 POSTS
no dash light (GT gauge.) Weird thing I forgot. When the breaker was found tripped and I reset it, my gauge started to show charge then when i started the car was holding for a short time then quit and gauge fell back to 12-11v. I even have a complete cluster and tried 3 of then no avail.
Apr 17, 2025 at 2:45 PM
Avatar
JWIESE626
  • MEMBER
  • 20 POSTS
What's this resistor they talk about on the ignition switch side, some kind of a load resistor?
Apr 17, 2025 at 2:47 PM
Avatar
STEVE W.
  • CERTIFIED EXPERT
  • 15,113 POSTS
Okay, the gauge works off the standard battery feed to the dash. So, it will drop with the battery voltage. It's not connected to the alternator at all. The load resistor acts in place of the bulb circuit to turn on the alternator by tricking the regulator into turning on due to the low drain the resistor places on the system. My SOP on that system was to add the light to the dash and wire it in. Most folks don't pay attention to the gauges very well, so the added light made them look.
Apr 17, 2025 at 3:17 PM
Avatar
JWIESE626
  • MEMBER
  • 20 POSTS
okay, so where is this resistor located? If I can see it to do this. can this be the issue?
Apr 17, 2025 at 4:29 PM
Avatar
JWIESE626
  • MEMBER
  • 20 POSTS
I also checked to make sure the alt had a good chassis / motor ground. that's a dead short, so the ground is good.
Apr 17, 2025 at 4:37 PM
Avatar
JWIESE626
  • MEMBER
  • 20 POSTS
any ideas?
Apr 18, 2025 at 7:25 AM
Avatar
STEVE W.
  • CERTIFIED EXPERT
  • 15,113 POSTS
The resistor is usually taped in the harness. I generally ignore them and just install a light. It's also a quick test, connect a 12 volt bulb between L and Bat. It should light up. Start the engine, if the alternator is working the light goes out.
Apr 18, 2025 at 4:04 PM
Avatar
JWIESE626
  • MEMBER
  • 20 POSTS
Thanks, I'll try that tomorrow and get back.
Apr 18, 2025 at 4:36 PM
Avatar
JWIESE626
  • MEMBER
  • 20 POSTS
Could i use a LED and a 1k resistor or do you prefer due to the cars age an incandescent bulb?
Apr 18, 2025 at 4:38 PM
Avatar
JWIESE626
  • MEMBER
  • 20 POSTS
I tried, no success. I traced the brn L wire to were i see it in the engine harness as before. I tapped into it with a light. I cut the wire and put the light on it and bat +. no light, key on or off. Possible I have a bad ignition sw?
Apr 19, 2025 at 6:25 AM
Avatar
JWIESE626
  • MEMBER
  • 20 POSTS
to let you know I did have the alt tested and told it's good, could it still have something wrong. I replaced it with the original one that i thought years ago had a problem and replaced it with this one. I didn't have the OEM checked.
Apr 19, 2025 at 6:42 AM
Avatar
JWIESE626
  • MEMBER
  • 20 POSTS
My bad. I forgot to hookup the alt connectors. Once i did that with the light direct to the bat it lit up. The alt output immediately went into output and the alt is on. Now I have to hook up the light wire on when the ignition is on. Where did you tap the wire into?
Apr 19, 2025 at 7:06 AM
Avatar
STEVE W.
  • CERTIFIED EXPERT
  • 15,113 POSTS
I just used a switched feed behind the dash. I use an incandescent because it has a good load and works with current flow in both directions and can operate as the stock lamp.
Apr 19, 2025 at 11:18 AM
Avatar
JWIESE626
  • MEMBER
  • 20 POSTS
still a problem, do you think i have a bad alt. just went outside after letting car sit. same again, but the light on l not lighting, it was before not now.
Apr 19, 2025 at 12:26 PM
Avatar
JWIESE626
  • MEMBER
  • 20 POSTS
is it possible i have a half or intermittent something in the alt?
Apr 19, 2025 at 12:27 PM
Avatar
JWIESE626
  • MEMBER
  • 20 POSTS
I "might " have found something. I'm getting good at taking the alt out. I did, what i see is that with it hooked up when i move the conn, my volts are moving from 12 to 0., can i find a replacement to, or can I take apart and see inside?
Apr 19, 2025 at 12:56 PM
Avatar
JWIESE626
  • MEMBER
  • 20 POSTS
So far this is what i seem to see. that coon I took it apart and tried to tighten the conns. no wire breaks when the wire is disconnected. I had my ohm meter on the brn wire solid. i was finding variances when i moved the conn before. now i have 12 bqack on the brn wire. any other suggestions.
Apr 19, 2025 at 1:37 PM
Avatar
STEVE W.
  • CERTIFIED EXPERT
  • 15,113 POSTS
Could be a bad connector, most of those can be taken apart and repaired.
Apr 19, 2025 at 1:43 PM
Avatar
JWIESE626
  • MEMBER
  • 20 POSTS
Here's what I found. I did take the conn apart. I don't have the square Molex con tool, I have every other but that. so, I was able to tighten it up better, to where it wouldn't change. remount alt and ran the light to the brn wire and hooked into by my fuse block I have 2 ign ports. used one of them and made sure all electrical cons were soldered. so far were charging now. I'm going to keep my eye on it for now. anything changes I'll let you know. thanks. great site.
Apr 19, 2025 at 6:59 PM
Avatar
STEVE W.
  • CERTIFIED EXPERT
  • 15,113 POSTS
It should keep working, you basically just added the dummy light back to the system. Let us know if anything changes. Good to hear it's working.
Apr 19, 2025 at 7:19 PM
Avatar
JWIESE626
  • MEMBER
  • 20 POSTS
Happy Easter............................
Apr 19, 2025 at 8:46 PM
Avatar
STEVE W.
  • CERTIFIED EXPERT
  • 15,113 POSTS
Happy Easter to you as well.
Apr 19, 2025 at 10:51 PM
Avatar
JWIESE626
  • MEMBER
  • 20 POSTS
To Steve W. No problems after the repair, all is good. Thanks for all your help on getting my 'bird back on the road.
Apr 24, 2025 at 6:15 PM
Avatar
STEVE W.
  • CERTIFIED EXPERT
  • 15,113 POSTS
Great to hear. Thanks for the update.
Apr 24, 2025 at 7:41 PM