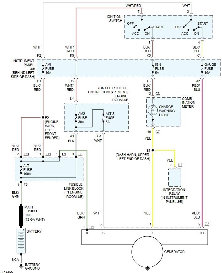
Alternator is only putting out 12.5 v under load at idle, if I install a high output alternator will that take care of my problem, battery keeps draining in about a week after having it charged or replaced and has new alternator,or what else could my problem be? put new cables for ground and alternator.
Aug 9, 2020 at 7:35 PM

