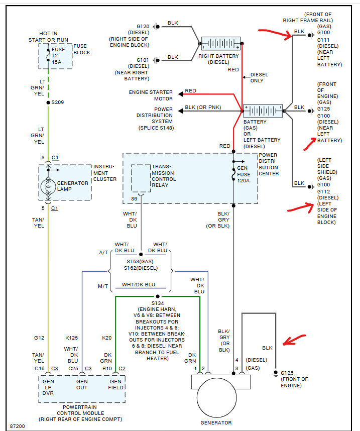
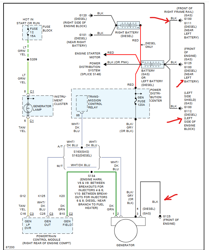
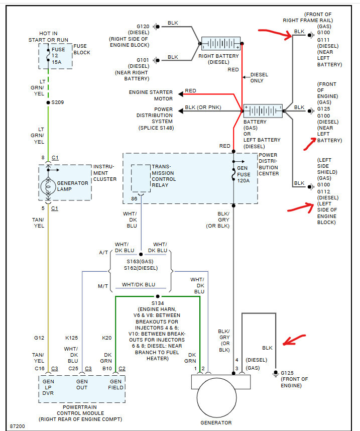
It is not charging the battery and if I keep the vehicle running too long it tries to burn up the alternator. I’ve replaced the battery, battery terminals alternator and the 120 fuse in the fuse box I’m stuck.
Nov 10, 2024 at 5:22 PM
