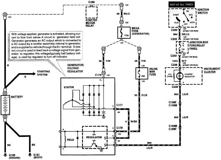
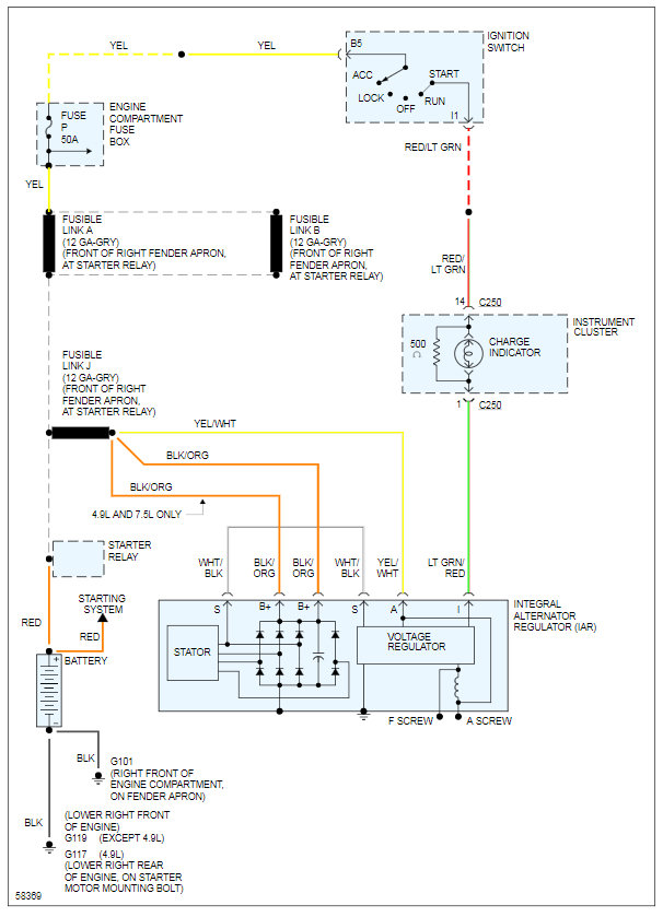
Does the "Battery" warning light turn on when you turn on the ignition switch? Does it turn off once the engine is running? How was the generator tested and what were the results?
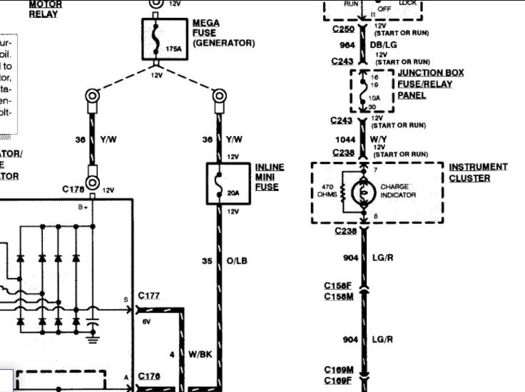
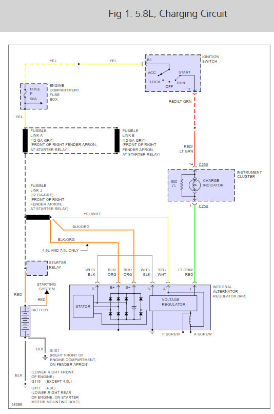
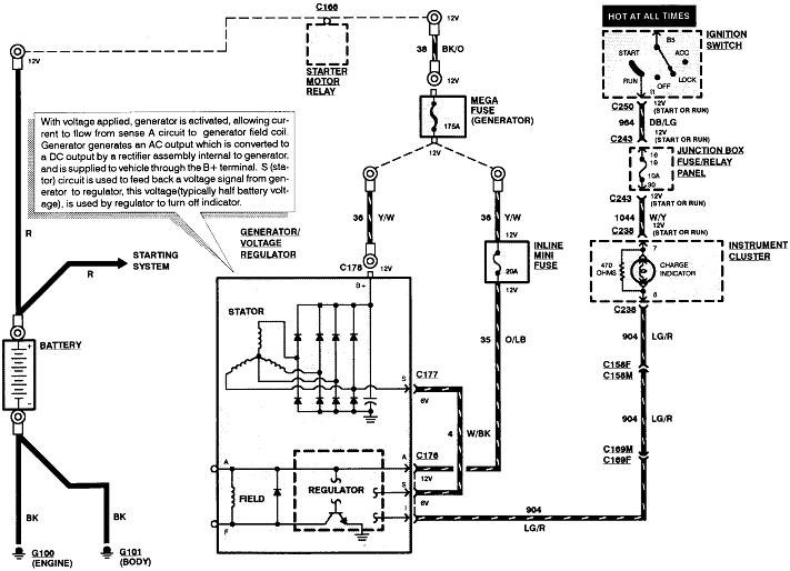
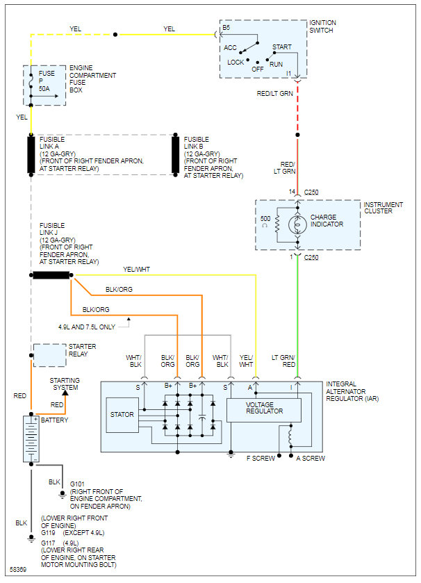
Go the voltage regulator's plug and check for 12 volts on the yellow / white wire by back-probing through the rubber weather seal. If that's missing, the 20-amp fuse is blown.
Check for 12 volts on the generator's large output terminal. If that's missing, it will be missing on the yellow / white wire too. Check the 175-amp fuse and be sure its nuts are tight.
If you have both of those, check for voltage on the light green / red wire when the ignition switch is in the "run" position. You should find around 2.0 volts. If you find it's near 12 volts and the dash warning light is not on, there's a bad connection between the mating terminals in that plug.
If all those voltages are okay, run the engine, then measure the battery voltage. You should find between 13.75 and 14.75 volts. If it stays near 12.6 volts or less, ground the "F" terminal on the back of the voltage regulator. If charging voltage goes way up, the regulator is defective.
Images (Click to enlarge)
Jan 22, 2021 at 11:38 AM
(Merged)