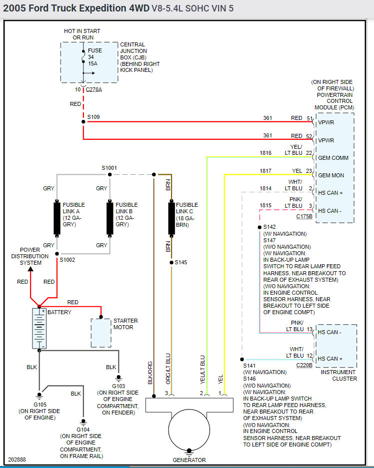
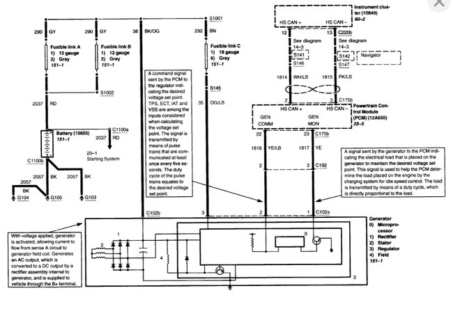
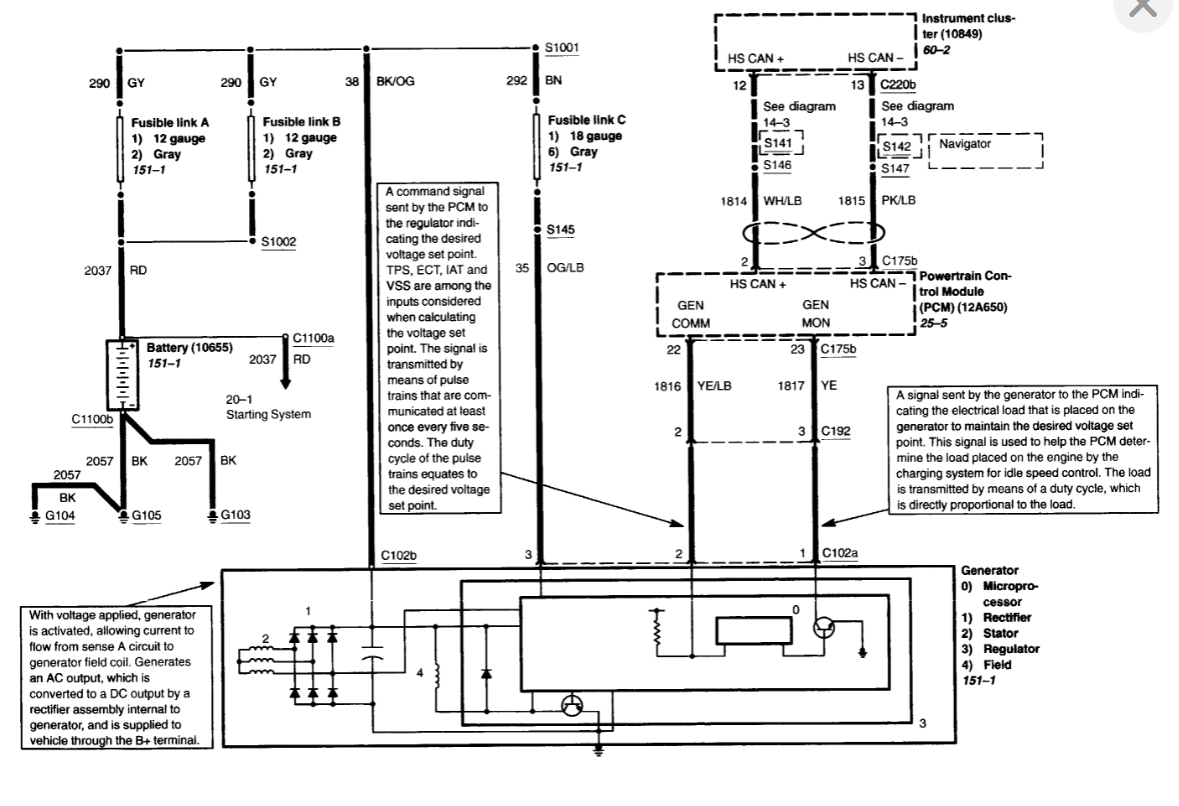
I have attached the wiring schematics of the charting system as well as the alternator replacement procedure your reference.
Please let me know of any questions.
Thank you.
Images (Click to enlarge)
Sep 15, 2021 at 10:34 PM
CUSTOMER
MEMBER
3 POSTS
Sir/ Madam,
Based on your response , The "I" pin connects to positive power on the battery and the "A" pin would connect to Negative ground through a gage or light or a diode .
Is that correct????
Sep 16, 2021 at 6:28 AM
Advertisement
CUSTOMER
MEMBER
3 POSTS
I only have 2 wire "A " and " I " (marking on connector).
Sep 16, 2021 at 12:03 PM
(Merged)
ASEMASTER6371
CERTIFIED EXPERT
52,796 POSTS
Good evening,
I attached the wiring diagram of the charging system for you as well as the connector diagram with the location of the wires for you.