All new parts, ATC 20A keeps blowing?

2000 CHEVROLET SILVERADO
289,600 MILES • 5.3L • V8 • 4WD • AUTOMATIC
Avatar
KINGQUEENER740
  • MEMBER
  • 1 POST
i have replaced all of the 4wd components except for the TC itself. brand new Cardone TC encoder motor hums but doesn't turn. ATC20A under hood keeps blowing then i lose all lights on 4wd push buttons. i have spent countless hours trying to figure it out. i have a feeling it is electrical. where should i look for broken wires? I've checked everything around the TCCM, front diff actuator, TC encoder motor.
Jan 3, 2025 at 10:00 PM
Advertisement
Avatar
STRAILER
  • CERTIFIED EXPERT
  • 53,855 POSTS
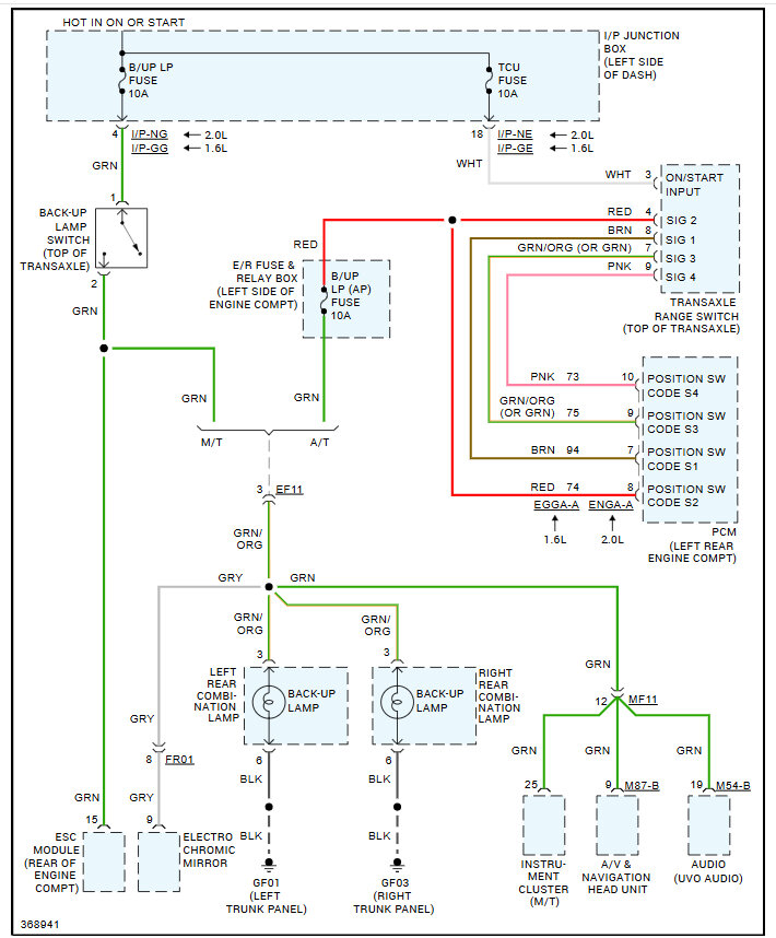
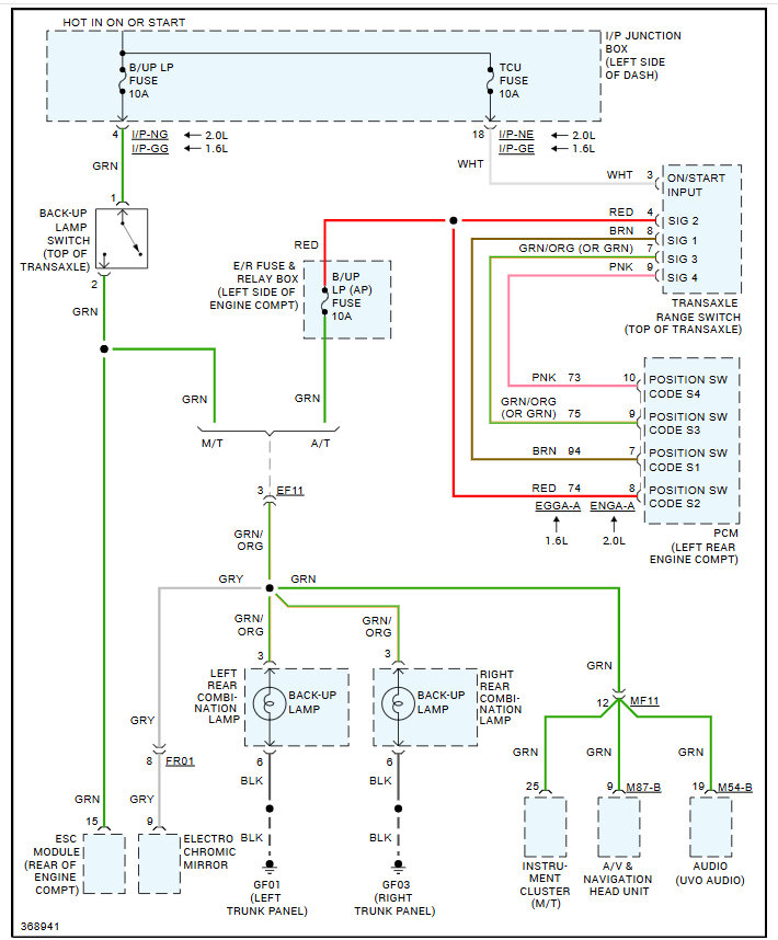
That fuse powers the control module and the encoder, I would unplug both and then replace the fuse, to see if it blows, that way you can tell if it is the wiring or not, if nothing happens plug the encoder in and then control module to see when the fuse blows, here is the wiring diagrams for the system so you can see how it works. Check out the images (below). Let us know what you find.
Jan 4, 2025 at 11:39 AM