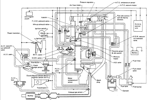
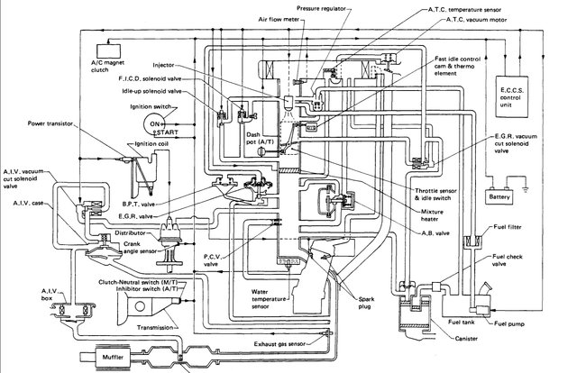
I need a diagram if possible that will show Mee all hoses related to my intake manifold. Top and bottom and heater hoses. Location as well one hose on bottom of intake connects to an elbow of 45 degrees. And also another on the side of block. About half way of the engine block on passenger side. It has been over a year ago I pulled this engine out to rebuild it. KA 24L made in Mexico. 1997 Nissan pick up XE model 2wd. Should have labeled everything. And Nissan manuals are outrageously high. Library is always so full gotta wait forever to get any help.
Any help will be greatly appreciated. JC.
Any help will be greatly appreciated. JC.
Nov 11, 2018 at 5:30 PM























