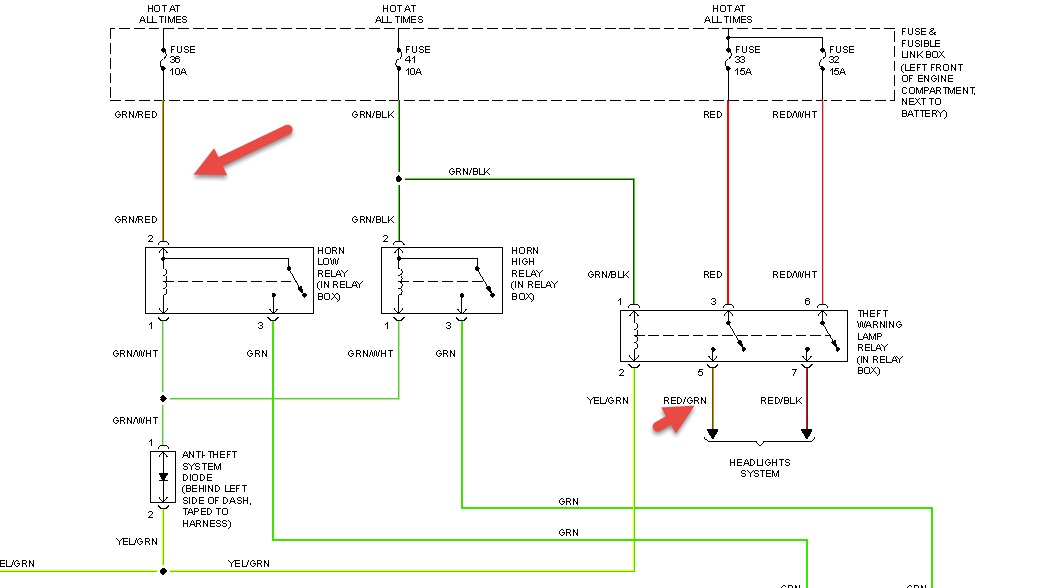
after accidentally cutting green red wirewire in front main harness at radiator; and no blown fuses alarm stays on even after unlocking car , blinking alarm light stops when i start car but no ignition.
May 15, 2014 at 6:04 AM
