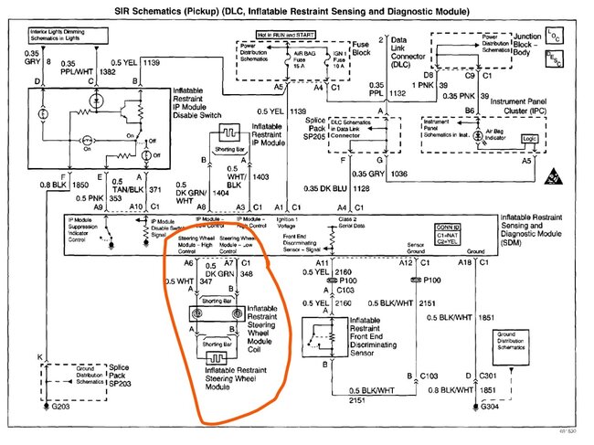
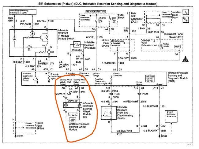
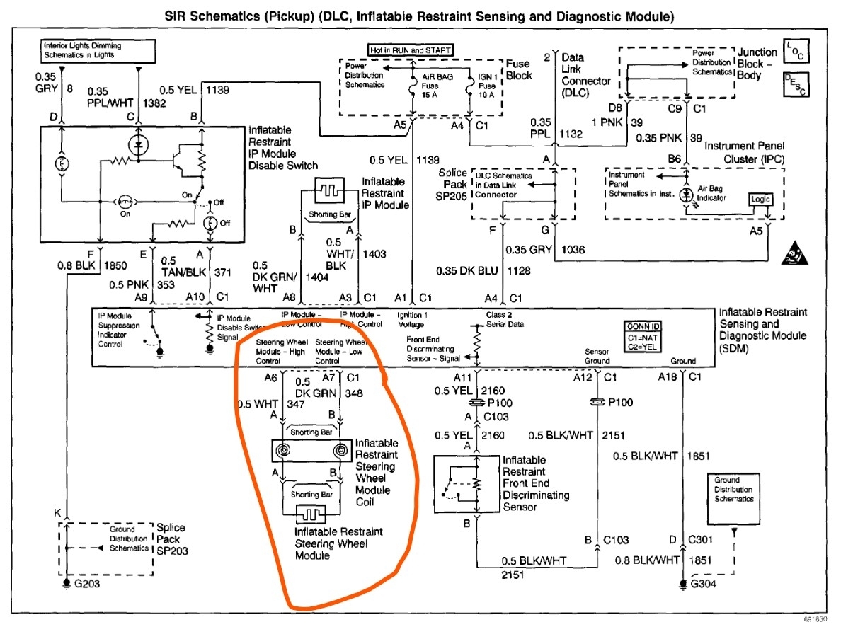
I was driving my truck, and I was making a sharp left hand turn and I heard a pop in the steering wheel and immediately the airbag lights came on. I got the airbag off of the steering wheel and I don't see any broken wires. What would cause the sound and the light to come on?
Nov 9, 2024 at 11:41 AM










