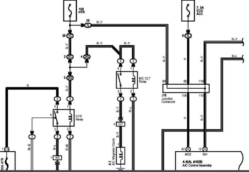
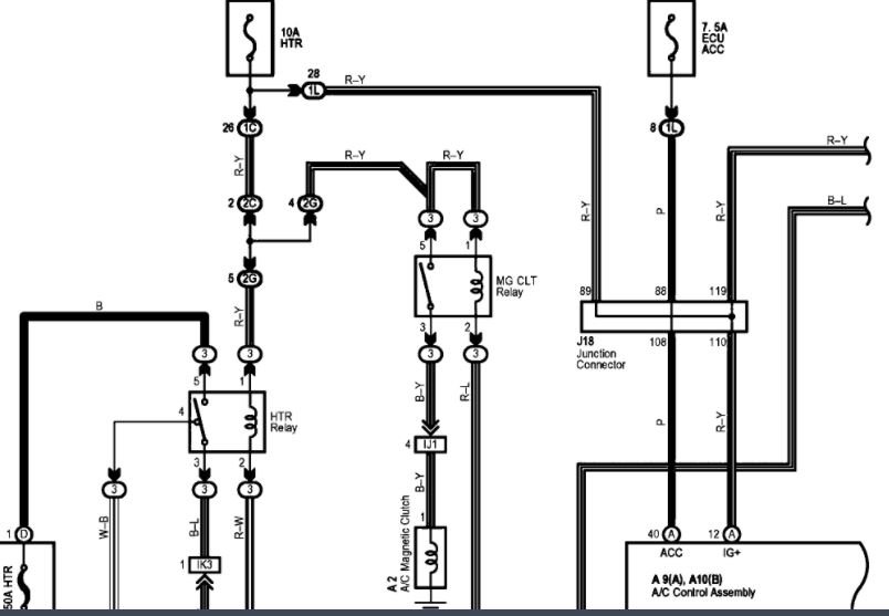
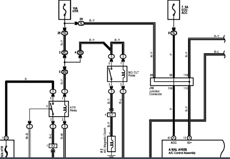
I have replaced the compressor but it still will not kick on to pull in the Freon to make it blow cold. fuses look good. what could be causing the new compressor to not kick on like the old one did?
Apr 18, 2018 at 3:00 PM




