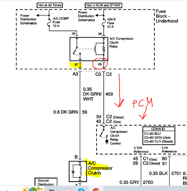
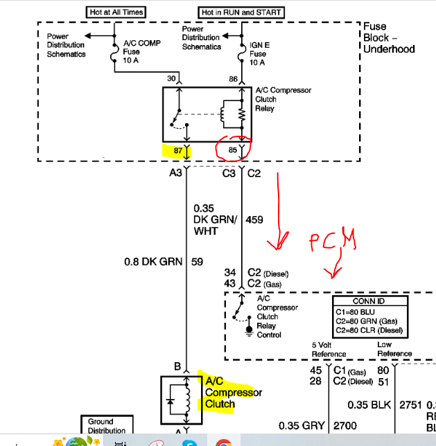
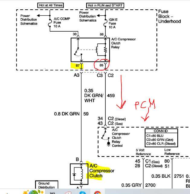
Yes pin 30 has power at all times and 86 gets it with the key on.
Ok maybe I'm doing something wrong. How would you test 85 for a ground I am hooking my test light to the positive side of the battery and sticking the tip of tool in the 85 plug were relay goes, and light comes on.
I'm hoping that I'm just not testing the ground right and that the PCM is the issue.
Things I have done, I replaced the module inside the car to turn the AC on and off. I replaced the high-pressure switch, the low pressure switch, the relay, the compressor and had it recharged at an A/C shop after they did a vacuum test.
If you jump the relay the compressor will kick on and the A/C will blow cold.
I have 4 almost 5 volts on both high- and low-pressure switch.
I am getting continuity to PCM from pin 85 at the relay all the way to the PCM.
I understand what you're saying that if the ground is on at all times the compressor would stay on so that is why I think I'm testing the ground wrong. If I'm not, then I'm just lost.
Apr 23, 2023 at 7:59 PM