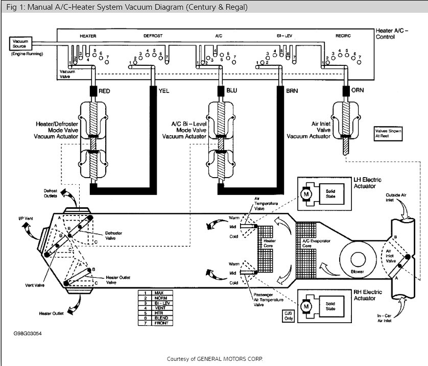
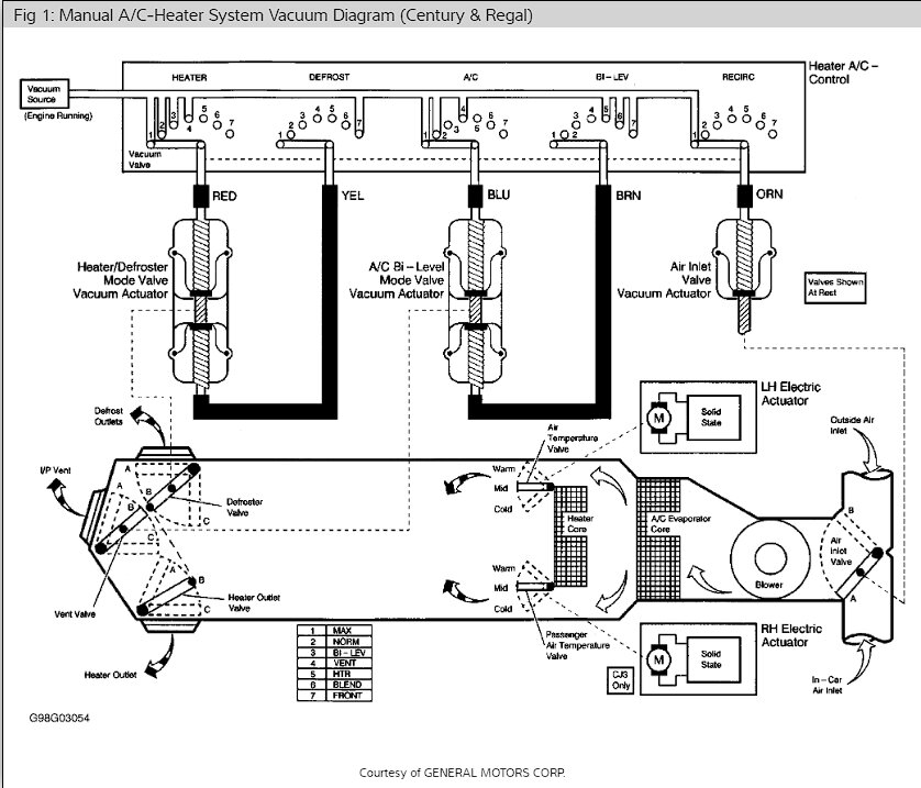
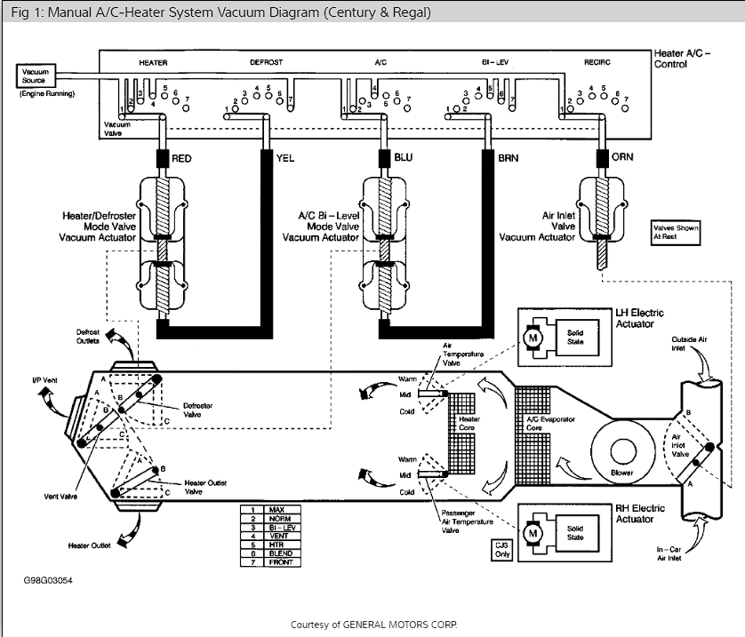
I bought this car a month ago for $260. It has been sitting for a year or 2. Car fires up in half of a crank, even the first time after that long with almost no fuel in it. Idles smoothly. Rides almost like new. The A/C system was low on Freon but holding some. So, I charged it with 1 can of the leak detector/sealant stuff and 1 of regular R134a. Now the A/C blows cold on the passenger side of the car and somewhere in between on the driver's side. This is not a dual zone climate control car unless someone tried to convert it to single zone. But I doubt the 1999 Century Custom had dual zone as an option even.
I've seen no evidence of a serious leak yet and the pipe under the hood is almost freezing cold to the touch. I can see the compressor cycling as it should (just every 30 seconds or so), so I know the system is holding Freon decently. As the leak goes, I'm guessing this is one of those add 1 can/year cars until it gets worse.
Back to the point. What do I check as far as the driver's side being warmer? I'm stumped!
I've seen no evidence of a serious leak yet and the pipe under the hood is almost freezing cold to the touch. I can see the compressor cycling as it should (just every 30 seconds or so), so I know the system is holding Freon decently. As the leak goes, I'm guessing this is one of those add 1 can/year cars until it gets worse.
Back to the point. What do I check as far as the driver's side being warmer? I'm stumped!
Jul 6, 2023 at 11:24 AM








