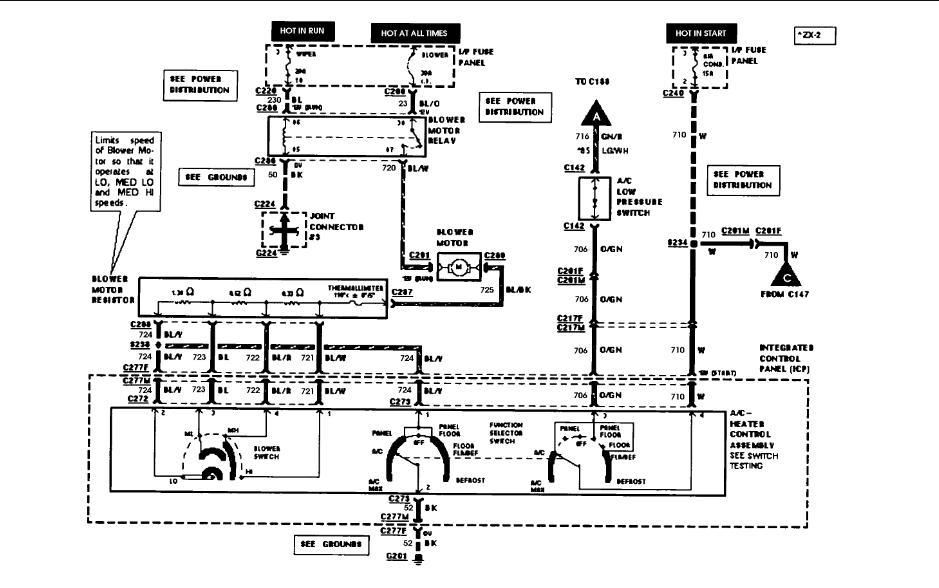
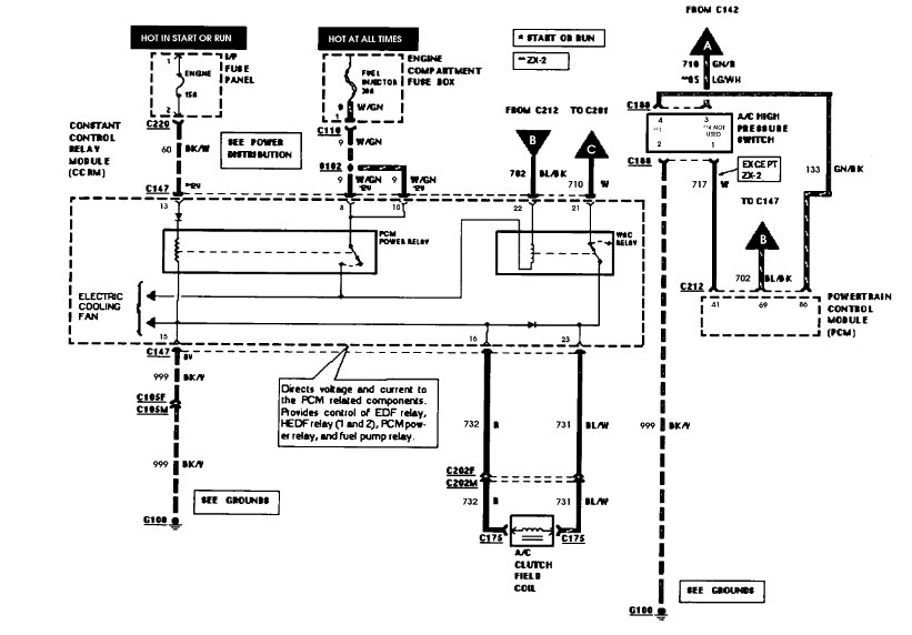
That is no good. Not enough to even turn on the compressor.
You should recover the Freon in there and rent a evacuate unit from the parts store. evacuate the system for thirty minutes then add Freon. At that point there may be enough to engage the compressor. Then add the rest of the Freon to the system. Add the exact amount required.
You will need a set of gauges to monitor the high and low side pressures while this is working. Let me know the pressures.
Roy
Sep 8, 2018 at 7:41 AM