A/C Clutch will not come on unless bypassed via relay?

1997 CHEVROLET SILVERADO
178 MILES • 7.4L • V8 • 2WD • AUTOMATIC
Avatar
DAN HOOKS
  • MEMBER
  • 11 POSTS
A/C Clutch won't come on unless bypassed via relay, or low-pressure switch, I changed out low-pressure switch, and it still has to be bypassed? Low 30 High 200 90° temperature. jumped at relay 38° in cab. What my issue 2 bad low-pressure switches, Brand new.? Baffled.
Aug 10, 2024 at 6:00 PM
Advertisement
Avatar
JACOBANDNICKOLAS
  • CERTIFIED EXPERT
  • 110,175 POSTS
Hi,

If the outside temperature was 90°, the low pressure should have been between 45 and 55 PSI. High pressure should be between 250 psi and 270 PSI.

Are you sure the system isn't low on charge? Also, if you are jumping at the relay, that tells me that the AC fuse is good. Is the ignition 1 fuse good and does the PCM/VCM provide a ground path to the relay's primary side to close the switch?

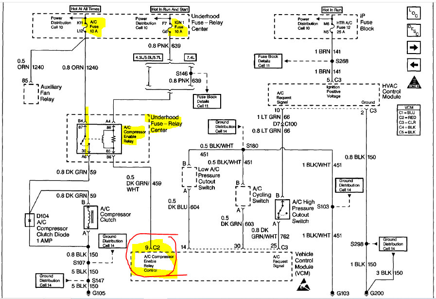
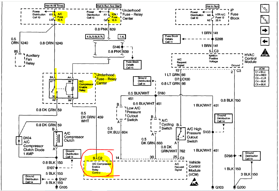
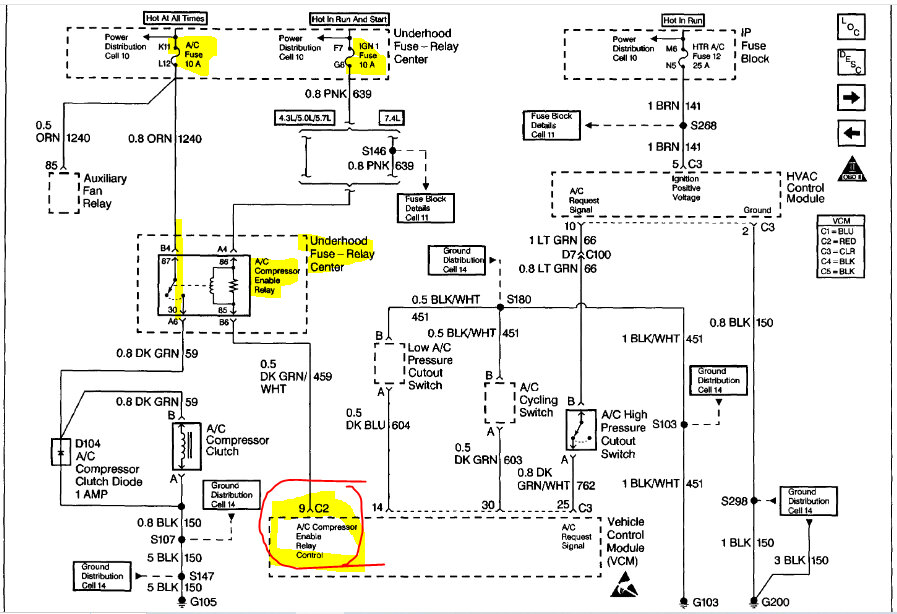
I attached a few things below. First, a detailed explanation of how the system works. Next, there are diagnostics. Last, I attached the wiring schematic and highlighted areas of interest. Note: The highlighted and circled point at the PCM (AC enable relay control. Make sure there is a ground path being provided via that dark green wire with a white tracer when the system is turned on.

Let me know if this helps. Note: I assumed this is a 3/4 ton vehicle. The 7.4 wasn't offered in the 1/2 ton model.

Joe

See pics below.
Aug 11, 2024 at 10:59 AM
Avatar
DAN HOOKS
  • MEMBER
  • 11 POSTS
Jumped @ relay. 1997 1 ton truck 454. AC worked 21 days after I jumped relay via under hood to make it come on to take freon. I replaced a blown hose. I must have a leak.
Aug 11, 2024 at 11:51 AM
Advertisement
Avatar
JACOBANDNICKOLAS
  • CERTIFIED EXPERT
  • 110,175 POSTS
Hi,

Has the pressure dropped more? If it is low enough, the low-pressure switch will prevent it from turning on.

Joe
Aug 11, 2024 at 7:52 PM
Avatar
DAN HOOKS
  • MEMBER
  • 11 POSTS
Leaking... Low is 20 High 160. Thanks. Now can of freon with dye.
Aug 17, 2024 at 6:02 PM
Avatar
JACOBANDNICKOLAS
  • CERTIFIED EXPERT
  • 110,175 POSTS
Dan,

Thanks for the update. It seems you have the same kind of luck as me. Nothing ever is simple. LOL

Regardless, let me know how things turn out for you. I'm interested in knowing what you find.

Take care,

joe
Aug 17, 2024 at 7:12 PM