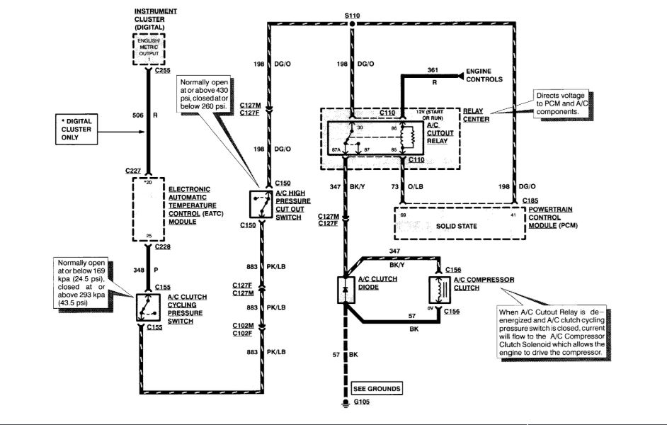
When turn the AC on in my car the compressor does not come on. To test the compressor I jumped pin 30 and 87 where the relay goes. The compressor comes on with that test. That led me to think that maybe compressor is not getting signal from computer. I started the car and turned on the AC and checked the voltage on pin 86 and it has 11.3 volts. I have tested the relay and it is working properly. I also tried another known good relay just to make sure, but still not working. Pin 85 is supposed to be the ground and appears to good. Need help figuring out what is the problem.
Aug 6, 2018 at 12:31 AM
