☰
Login
Join
×
Home
Answered Questions
Repair Topics
Repair & Service Guides
Popular Questions
Warning Lights
Trouble Codes
How It Works
Testing / Diagnostics
Symptoms
Videos
Login
Become a Member
Home
Cadillac
SRX
Climate Control
Air Conditioner
Fuse
A/C fuse location
2011 CADILLAC SRX
3,932 MILES
CARLOS76
MEMBER
1 POST
FOLLOW
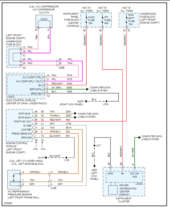
Wanted to know what fuses and where to find the fuses that I need to check in inspection of proper working A/C.
Jul 18, 2020 at 8:26 AM
Advertisement
KASEKENNY
CERTIFIED EXPERT
18,907 POSTS
I attached the wiring diagram for the A/C system. This includes the specific fuses and the location of the fuse blocks so that you can find each.
Also, here is a guide that will help with A/C systems that are not working:
https://www.2carpros.com/articles/car-air-conditioner-not-working-or-is-weak
Let us know what you find. Thanks
Images (Click to enlarge)
Jul 18, 2020 at 11:46 AM