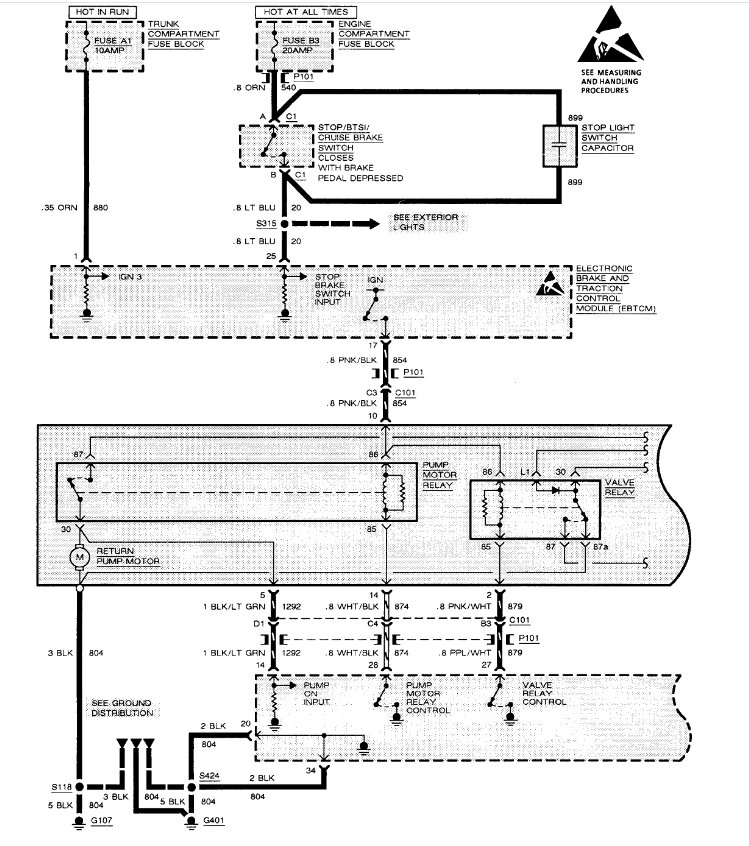
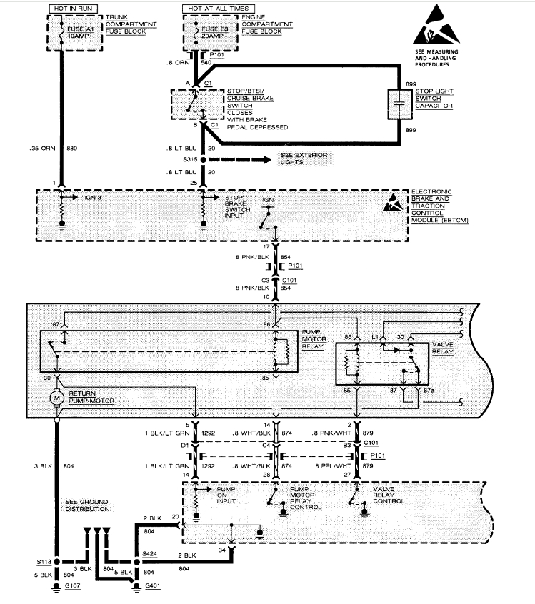
The ABS light at IPC stayed on at first. Now it does not come on at all. Checked the connections.
What else can I check? Wheel speed sensors? ABS relays?
Can you help?
Thanks,
Armand
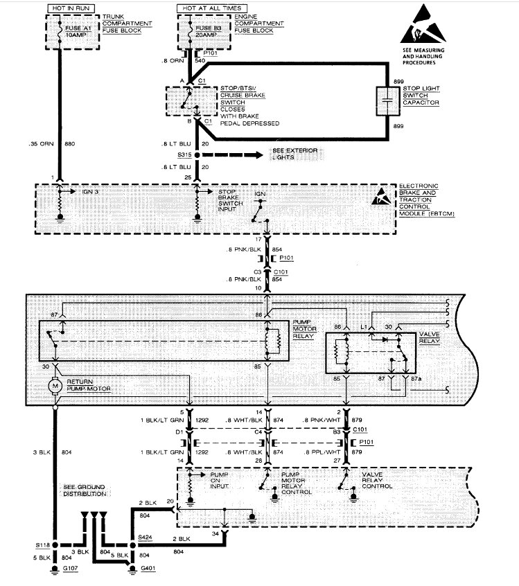
What else can I check? Wheel speed sensors? ABS relays?
Can you help?
Thanks,
Armand
Nov 4, 2024 at 7:31 AM


