A/C compressor wont turn on?

2007 FORD FUSION
122,000 MILES
Avatar
FRUSTRATEDFUSION
  • MEMBER
  • 8 POSTS
A/C quit working some time ago and I am finally getting around to fixing it. I brought it in to the dealer to have a diagnostic done on it and they said to change the evap. temp. sensor. So I completed that and the compressor did turn on when I finished the job. It was late and the next day when I went to use the car the compressor wouldn't turn on anyore. I ran it for about 3 minutes the night that I did the repair. I brought the car back to the dealer and they rescanned the car, coming up with codes for a stuck cooling thermostat (anti freeze). low battery voltage and some communications error that they said was probably from disconnection the battery when changing the sensor. I have all the electrical diagrams for the a/c but am running out of ideas to check.
Jun 4, 2013 at 6:32 PM
Advertisement
Avatar
HMAC300
  • CERTIFIED EXPERT
  • 48,601 POSTS
is it full of Freon? This a video that will show you how to see if the system is full.

https://youtu.be/uZrQCGwXfek

and

https://www.2carpros.com/articles/re-charge-an-air-conditioner-system

if there is no pressure you may have a leak which was caused by the evaporator replacement

Please run down these guides and report back

Cheers,
Jun 5, 2013 at 6:25 AM
Avatar
FRUSTRATEDFUSION
  • MEMBER
  • 8 POSTS
I am a residential HVAC tech by trade and yes it does have the correct charge when the compressor is jumped with the battery terminals. But when I do that it does bog the car some but the alternator brings the amps back up to 14.3 quickly
Jun 5, 2013 at 9:02 AM
Advertisement
Avatar
HMAC300
  • CERTIFIED EXPERT
  • 48,601 POSTS
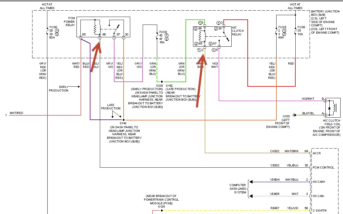
Check where arrows are to see if pcm is turning on a/c relay meaning does it have power check the other relay as well as that can affect it. when the ac/ is on the #2 fan should kick in and the idle should go up if working properly.

Here is a guide to help you test the relays and the wiring diagrams so you can see how the system works. Test the compressor relay.

https://www.2carpros.com/articles/how-to-check-an-electrical-relay-and-wiring-control-circuit

Check out the diagrams (Below). Please let us know what you find.

Cheers
Jun 5, 2013 at 9:37 AM
Avatar
FRUSTRATEDFUSION
  • MEMBER
  • 8 POSTS
i will check them tonight but how am i supposed to check the power on the pcm relay with the relay plugged in, i can't access the terminals w/ my meter. i will try to put jumpers from the relay into the slots where the relay would plug into and see what i come up with.
Jun 5, 2013 at 1:41 PM
Avatar
HMAC300
  • CERTIFIED EXPERT
  • 48,601 POSTS
just leave your meter to any ground one will be hot maybe two then see if pcm slot turns the relay on . on bottom of relay it should have a number and it will be 86 plug your positive side of meter and see if it's getting power or not. if it is try a like relay then see if it works. then probe 85 of a/c relay as well as 30 if you aren't getting power to 30 on ac relay it will have to in order to work clutch hope fully you can enlarge the thumbnail so you get a better idea.
Jun 5, 2013 at 1:49 PM
Avatar
FRUSTRATEDFUSION
  • MEMBER
  • 8 POSTS
Ok so I did some checking and this is where im at, with the key in the on position I have 12 volts to terminal 85 and 30. The ac relay has power on terminals 1 and 3. But what I found odd is that with fuse # 47 out in my hand I had 12.29 volts on one side and 10.32 volts on the side. So that tells me the pcm relay is sending the power through but the pcm wire to the ac relay isn't closing ground to pull the relay closed. I tested the relay and its working normal.
Jun 6, 2013 at 6:59 PM
Avatar
HMAC300
  • CERTIFIED EXPERT
  • 48,601 POSTS
if you put fuse 47 in and test you should have power at post86 ifnot there is a short there. although you will need a/c on to do this. then it should activate relay and send power to a/c clutch. also check ground on clutch at front of engine compt.only one other thing if this is automatic temp control where you set the tem p this is all wrong an dyou have to scan it to find out if you have a bad sensor someplace.
Jun 7, 2013 at 6:10 AM
Avatar
FRUSTRATEDFUSION
  • MEMBER
  • 8 POSTS
The ac switch was lit up on the climate control, while I was testing. I do not have automatic climate control, just dials for hotter and colder. I do have power at terminal 86 on ac clutch relay. I have tested ground for the compressor and it is good, I even ran a new ground temporarily straight from the battery to double check. It doesn't seem like I have any activity from terminal 85 on ac relay "the white and brown wire" that runs to the pcm. How can i test that?
Jun 7, 2013 at 7:07 AM
Avatar
HMAC300
  • CERTIFIED EXPERT
  • 48,601 POSTS
I just went to tips and found this check this part and it may solve your problem you aren't going to like where it is though. if no operation and everything checks out good replace the evap core temp sensor they are very known to fail making you think its a bad compressor (replace that sensor first)




. See the attached figure from the 2007 Ford Fusion component locator article for the A/C Evaporative Thermistor. It is shown in that article as figure 20.



It is found behind the right side of dash, and I understand you can see it looking through the defroster grille
the dash may have to come out to get to it.
Jun 7, 2013 at 9:38 AM
Avatar
FRUSTRATEDFUSION
  • MEMBER
  • 8 POSTS
I had already changed the evep. Temp sensor behind the dash. It took me 5 hours and it worked for 2 minutes. I brought it back to the dealer and they scanned it saying the new sensor is reading correctly. I know my compressor is fine, I just can't get the car to send power to the compressor.
Jun 7, 2013 at 10:52 AM
Avatar
HMAC300
  • CERTIFIED EXPERT
  • 48,601 POSTS
I don't know what to tell you i'm out of ideas, see if you can reach hand by sensor and see if it is connected Other than that I don't know what the heck to tell you. Otherwise get it scanned and see if anything comes up bad onit.
Jun 7, 2013 at 12:04 PM
Avatar
FRUSTRATEDFUSION
  • MEMBER
  • 8 POSTS
I already had it scanned and nothing came up faulty. They tested the sensor on there diagnostic machine and it is reading correctly. Well thanks for your time.
Jun 7, 2013 at 1:34 PM
Avatar
HMAC300
  • CERTIFIED EXPERT
  • 48,601 POSTS
this has been bugging the crap out of me about this. after finally finding the correct diagram the evap switch gets it power from the pressure switch. jump that switch and see if your a/c clutch turns on, if it doesnt' then either the pressure switch isn't pressing the Schrader valve to activate it or the switch is bad or it's a poor connection if the a/c clutch kicks in. Unfortunately the pressure switch is in the engine performance section go figure. it shold be in firewall area depending on which engine you have as there are three different ones for that car. hope it works.
Jun 8, 2013 at 8:53 AM
Avatar
DOOLEY1
  • MEMBER
  • 1 POST
Had system checked, refrigerant OK, Fuse OK. Ford Dealer states that from all indications the problem is a sensor which is located under the dash. I am advised that the dash has to be removed in order to replace the sensor. Does this sound correct? I can't believe that something like a sensor that would most likely fail at some point would be placed in a area that would require something as major as having to remove the dash in order to get to it for replacement.
Could this be true??
May 30, 2019 at 3:28 PM (Merged)
Avatar
CARADIODOC
  • CERTIFIED EXPERT
  • 34,306 POSTS
Hello,

This guide can help

https://www.2carpros.com/articles/car-air-conditioner-not-working-or-is-weak

Please run down this guide and report back.
May 30, 2019 at 3:28 PM (Merged)
Avatar
ROBERT BORSDORF
  • MEMBER
  • 1 POST
Hello. I have the same problem with a 2006 Ford Fusion. We had swapped the relay and auto electrician diagnosed the relay wasn’t receiving ground. It could be a faulty wire somewhere. Trying to save money but not sure with the diagrams where this wire leads or how to test and find the faulty spot.
Aug 20, 2021 at 4:25 AM
Avatar
POINTLESSFUSION
  • MEMBER
  • 4 POSTS
I'd like to revisit this. I'm having a similar issue. I believe it's the sensor center of dash. But I'm not pulling no dash or paying someone $900 to do it either. I want to just drill a hole in airbox behind glove box and cut the wires from old sensor and reroute them to new sensor location. Which should work just fine. The only reason the sensor is in its location is to bill the customer for a $20.00 part. Have a reason to have a service center. I need the correct pin locations for a 2009 Ford Fusion, if anyone can help. It's a 16-pin plug i know.
Aug 29, 2022 at 6:20 PM
Avatar
STRAILER
  • CERTIFIED EXPERT
  • 53,854 POSTS
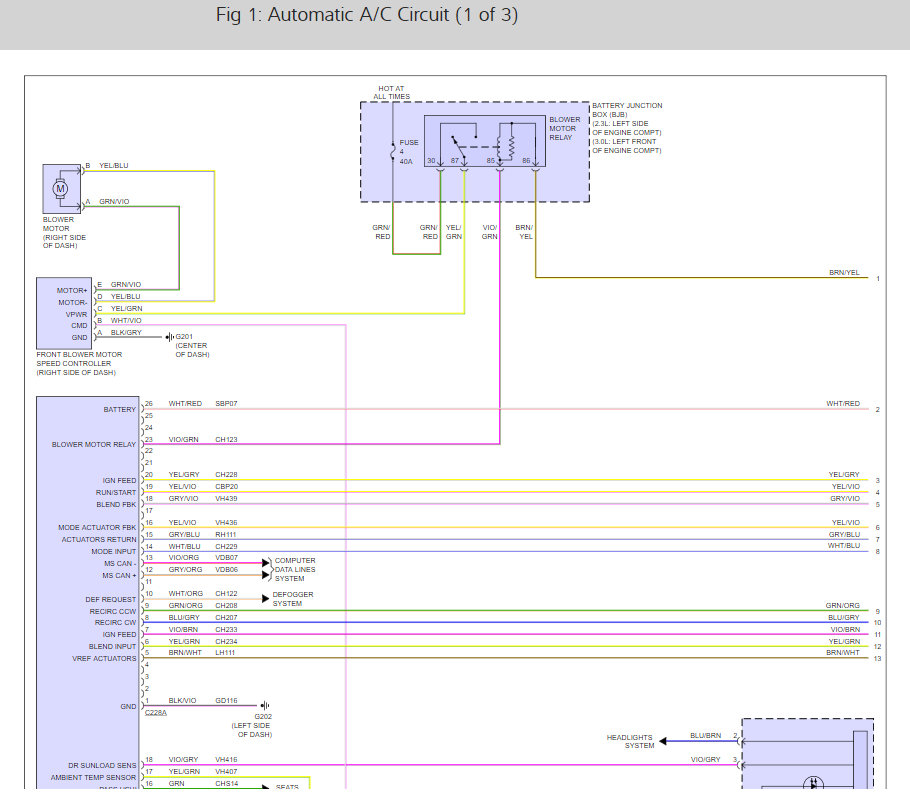
Sure, here are the A/C wiring diagrams so you can see the wiring and how it works int he images below. Let me know if you need anything else.
Aug 30, 2022 at 12:31 PM
Avatar
POINTLESSFUSION
  • MEMBER
  • 4 POSTS
Thank you. Will have a look when I get to my computer. Phone won't load them. Another question though if this doesn't fix it. I have replaced the A/C pressure switch already. But I've rigged my A/C currently because with everything hooked up it won't run and can't find any codes. But the A/C clutch won't engage and when you do engage it with a wire the pressure switch won't kick fan up to help with the pressure in system and will ultimately kick the compressor relief valve. So, if the pressure switch is disconnected and the A/C clutch is wired, the A/C runs fine, of course eventually freezes up. And has to be turned off to defrost. So, i currently have a toggle switch in my car. Sorry it may be confusing. But any of this clicks any ideas in your head. Temperature sensor my last resort. I don't know where to go from here if it doesn't work. I've also tried another A/C control module and no difference, just throwing away money.
Aug 30, 2022 at 3:47 PM
Avatar
POINTLESSFUSION
  • MEMBER
  • 4 POSTS
Also, I'm a little confused with wiring. Can you highlight the wires I'm looking for if it's not too much to ask.
Aug 30, 2022 at 3:52 PM
Avatar
POINTLESSFUSION
  • MEMBER
  • 4 POSTS
Well, what i came up with was blue/grey and brown/white from there. I can't find brown/white under dash.
Aug 30, 2022 at 5:43 PM
Avatar
FRUSTRATEDFUSION
  • MEMBER
  • 8 POSTS
I would like to include the update on the issue that was found. It was a connection issue behind the climate control knobs in the dash. No signal to the A/C but when it was moved or pulled out the signal was there and worked fine. We twisted the control in a circle, and it held enough tension on the molly plug to keep it working ever since. Car now has 320,000 and still going. Best of luck to the rest of you guys and girls.
Aug 30, 2022 at 6:13 PM
Avatar
JACOBANDNICKOLAS
  • CERTIFIED EXPERT
  • 110,175 POSTS
Hi,

Thank you for the update. I'm certain it will help others.

Take care and thanks again.

Joe
Aug 30, 2022 at 7:17 PM